EasyManua.ls Logo

LG APHWC501D - Wiring Diagrams

LG APHWC501D
31 pages
Print Icon
To Next Page IconTo Next Page
To Next Page IconTo Next Page
To Previous Page IconTo Previous Page
To Previous Page IconTo Previous Page
Loading...
Due to our policy of continuous product innovation, some specications may change without notication.
© LG Electronics U.S.A., Inc., Englewood Cliffs, NJ. All rights reserved. “LG ” is a registered trademark of LG Corp.
17
Product Data
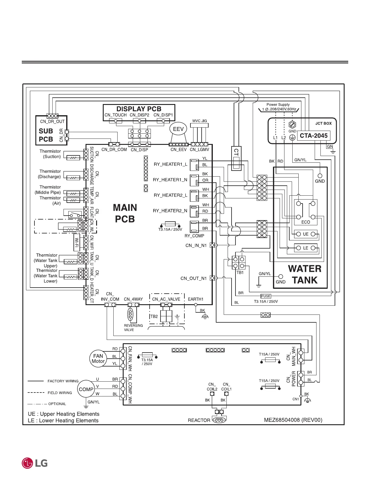
WIRING DIAGRAM
Figure 7: APHWC501D, APHWC801D, APHWC501L, APHWC801L Heat Pump Water Heater Wiring Diagram.
INVERTER PCB
CN1_IPM
CN1
FUSE_H
FUSE_L
FUSE_L1
FUSE_N
FUSE_N1
FUSE_FAN
CN_JIG_PC_BL CN_JTAG_WH
CN_F_WH
6 / 24
Water
Detection
Sensor*
SHUT OFF VALVE*
*Only for APHWC501L and APHWC801L models�

Related product manuals