EasyManua.ls Logo

LG LC098HV4 - Outdoor Unit Wiring Diagrams

LG LC098HV4
84 pages
Print Icon
To Next Page IconTo Next Page
To Next Page IconTo Next Page
To Previous Page IconTo Previous Page
To Previous Page IconTo Previous Page
Loading...
31
Product Data
Due to our policy of continuous product innovation, some specications may change without notication.
© LG Electronics U.S.A., Inc., Englewood Cliffs, NJ. All rights reserved. “LG” is a registered trademark of LG Corp.
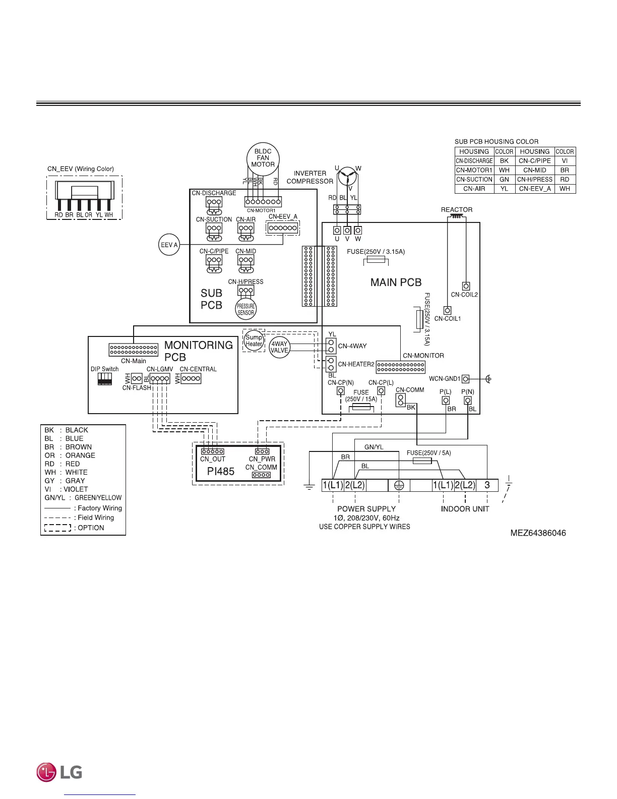
OUTDOOR UNIT WIRING DIAGRAM
LUU097HV and LUU127HV
Figure 25: Four-Way Ceiling Cassette LUU097HV and LUU127HV Outdoor Unit Wiring Diagram.

Related product manuals