EasyManua.ls Logo

MAC TOOLS MW135 - Page 30

MAC TOOLS MW135
46 pages
Print Icon
To Next Page IconTo Next Page
To Next Page IconTo Next Page
To Previous Page IconTo Previous Page
To Previous Page IconTo Previous Page
Loading...
OM-210 089 Page 26
ST-210 011-B
53
17
Overload
Feed Motor
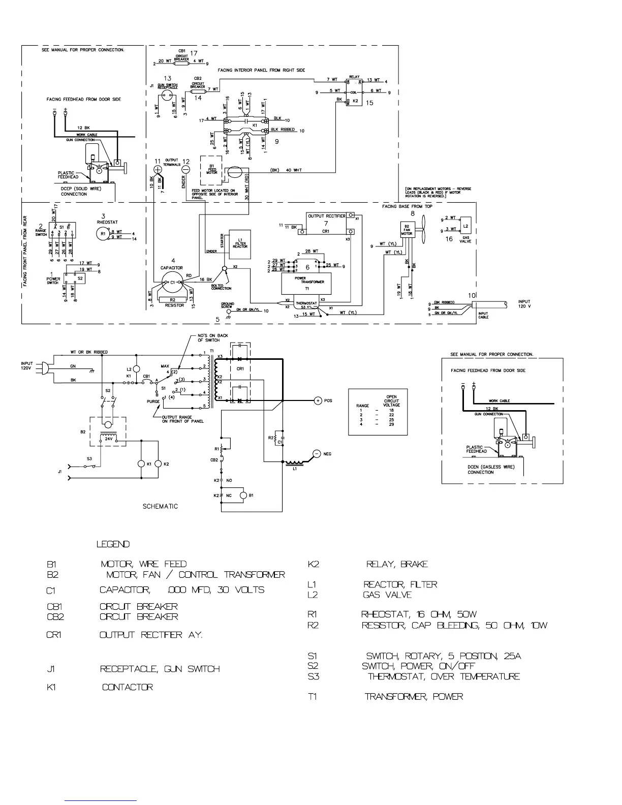
Figure 6-2. Circuit Diagram For 120 VAC CSA Model

Table of Contents

Related product manuals