EasyManua.ls Logo

MAC TOOLS MW135 - Electrical Diagrams; 120 VAC Model Diagrams

MAC TOOLS MW135
46 pages
Print Icon
To Next Page IconTo Next Page
To Next Page IconTo Next Page
To Previous Page IconTo Previous Page
To Previous Page IconTo Previous Page
Loading...
OM-210 089 Page 25
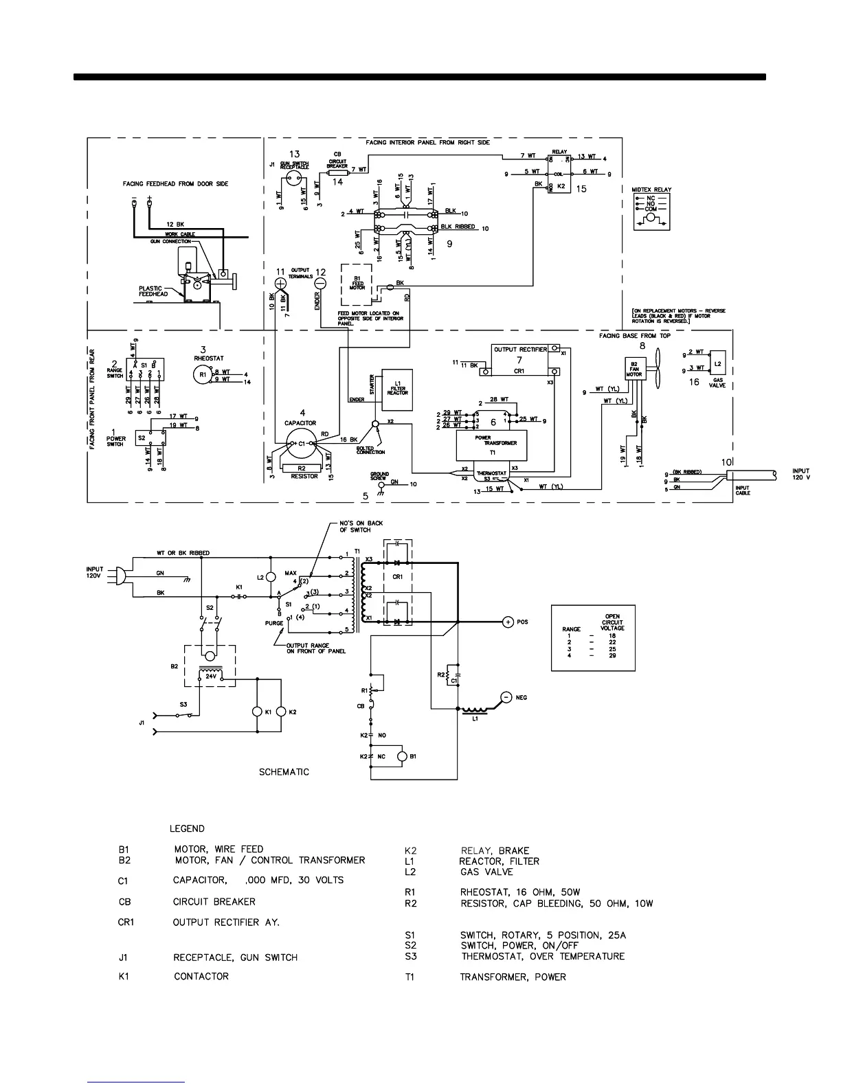
SECTION 6 − ELECTRICAL DIAGRAM
ST-205 400
53
Figure 6-1. Circuit Diagram For 120 VAC Model

Table of Contents

Related product manuals