EasyManua.ls Logo

MacDon 974 - Page 46

MacDon 974
95 pages
Print Icon
To Next Page IconTo Next Page
To Next Page IconTo Next Page
To Previous Page IconTo Previous Page
To Previous Page IconTo Previous Page
Loading...
Form # 147083 Issue 01/07
44
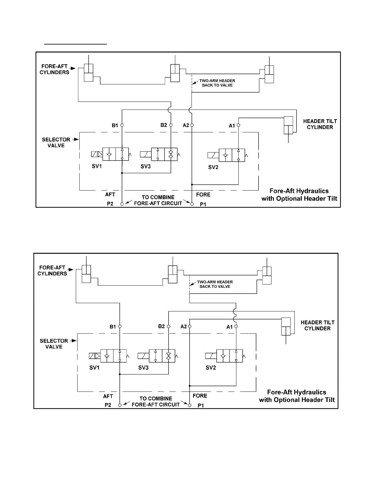
MAINTENANCE/SERVICE
HYDRAULIC SYSTEM
(continued)
SELECTOR VALVE HYDRUALIC SCHEMATIC
ALL COMBINES MODELS EXCEPT CASE AFX & NEW HOLLAND CR/CX
SELECTOR VALVE HYDRUALIC SCHEMATIC
CASE AFX & NEW HOLLAND CR/CX MODELS ONLY

Table of Contents

Related product manuals