EasyManua.ls Logo

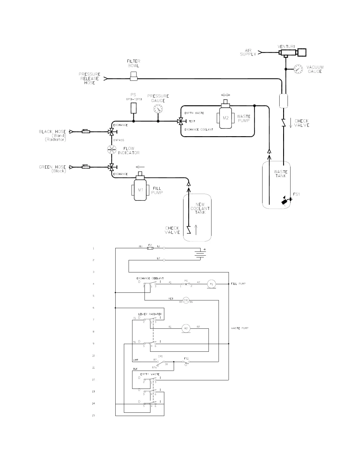
MAHLE MCX-2 - Flow & Wiring Diagram

Default Icon
21 pages
Print Icon
To Previous Page IconTo Previous Page
To Previous Page IconTo Previous Page
Loading...
20
FLOW & WIRING DIAGRAM
FLOW & WIRING DIAGRAMFLOW & WIRING DIAGRAM
FLOW & WIRING DIAGRAM

Related product manuals