EasyManua.ls Logo

Manaras Opera MGT - 3-Phase Wiring Diagram

Manaras Opera MGT
44 pages
Print Icon
To Next Page IconTo Next Page
To Next Page IconTo Next Page
To Previous Page IconTo Previous Page
To Previous Page IconTo Previous Page
Loading...
26
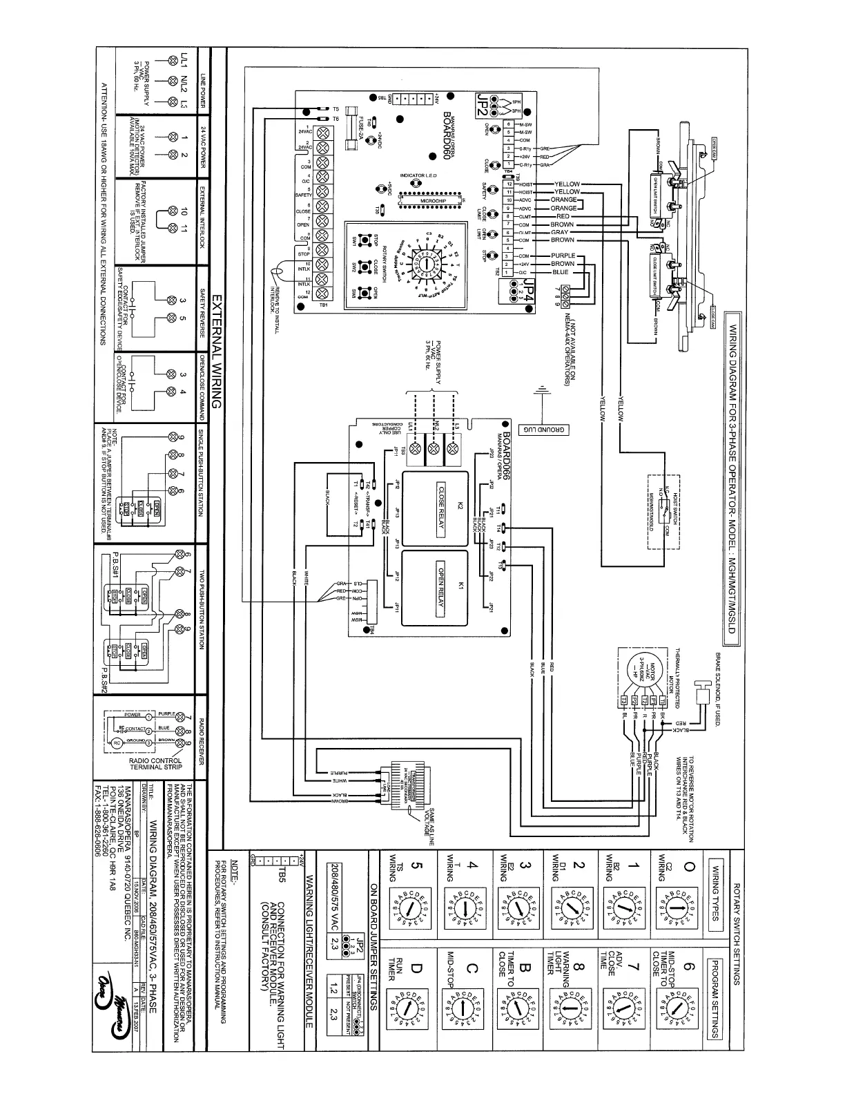
7.11 3-Phase ECB wiring diagram

Related product manuals