EasyManua.ls Logo

Manitowoc QM45 Series - Qm45

Manitowoc QM45 Series
236 pages
Print Icon
To Next Page IconTo Next Page
To Next Page IconTo Next Page
To Previous Page IconTo Previous Page
To Previous Page IconTo Previous Page
Loading...
Part Number 80-01111-9 7/10 221
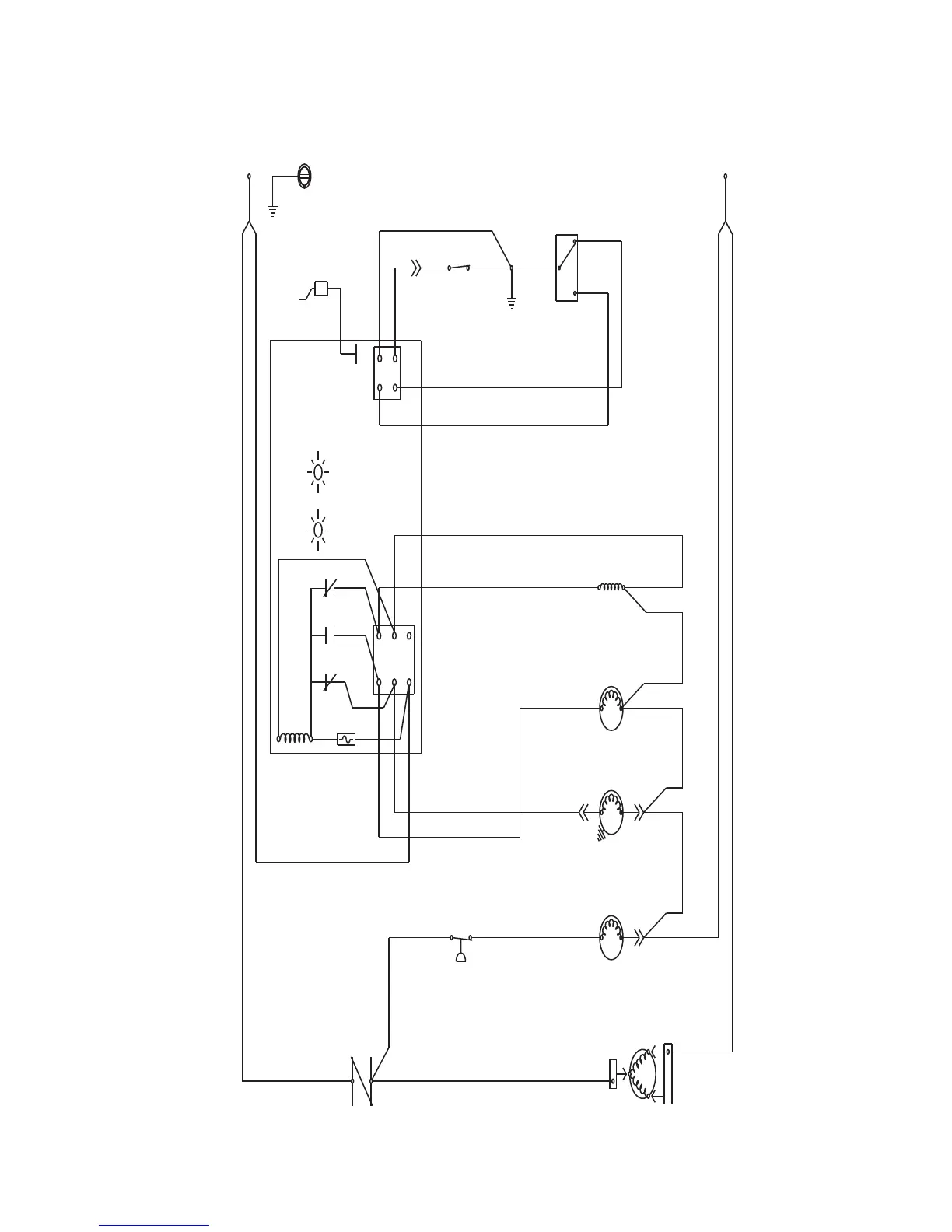
QM45
CONTACTOR
CONTACTS
CONTROL
BOARD
HARVEST
LIGHT
ICE
THICKNESS
PROBE
COMPRESSOR
FAN MOTOR
WATER PUMP
HOT GAS
SOLENOID
OVERLOAD
PROTECTOR
SV1776
STARTING
DEVICE
TOGGLE SWITCH
WASH
RELAY COIL
ON
OFF
FUSE
TRANS.
CAUTION: DISCONNECT POWER BEFORE
WORKING ON ELECTRICAL CIRCUITRY.
NOTE: DIAGRAM SHOWN DURING THE FREEZE CYCLE.
SEE SERIAL PLATE FOR VOLTAGE.
FAN CYCLE
CONTROL
BIN SWITCH
BIN
SWITCH
LIGHT
(22)
(24)
(23)
(20)
(21)
(2)
(3)
(6)
(5)
(4)
3
2
1
(7)
(8)
(9)
(11)
(10)
(12)
(15)
(13)
24
C
R
S
L1
L2 (N)

Table of Contents

Other manuals for Manitowoc QM45 Series

Related product manuals