EasyManua.ls Logo

Marco Ecoboiler - Page 19

Marco Ecoboiler
22 pages
Print Icon
To Next Page IconTo Next Page
To Next Page IconTo Next Page
To Previous Page IconTo Previous Page
To Previous Page IconTo Previous Page
Loading...
Service Manual 1000660 T5 1000661 T10 1000665 PB5 1000666 PB10 Ecoboiler 231109.doc Page 19 of 22
4.10.
4.10.4.10.
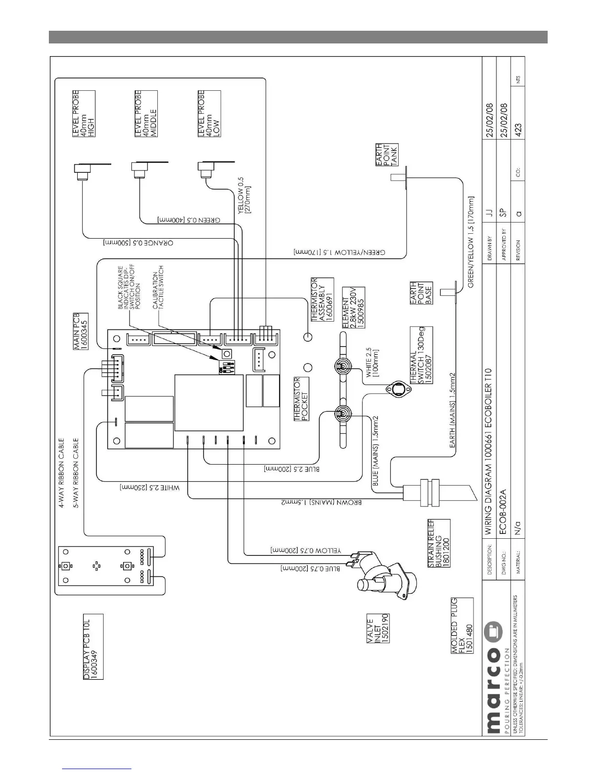
4.10. Wiring Diagrams 1000661 Ecoboiler T10

Related product manuals