EasyManua.ls Logo

Marco Ecoboiler - Page 20

Marco Ecoboiler
22 pages
Print Icon
To Next Page IconTo Next Page
To Next Page IconTo Next Page
To Previous Page IconTo Previous Page
To Previous Page IconTo Previous Page
Loading...
Service Manual 1000660 T5 1000661 T10 1000665 PB5 1000666 PB10 Ecoboiler 231109.doc Page 20 of 22
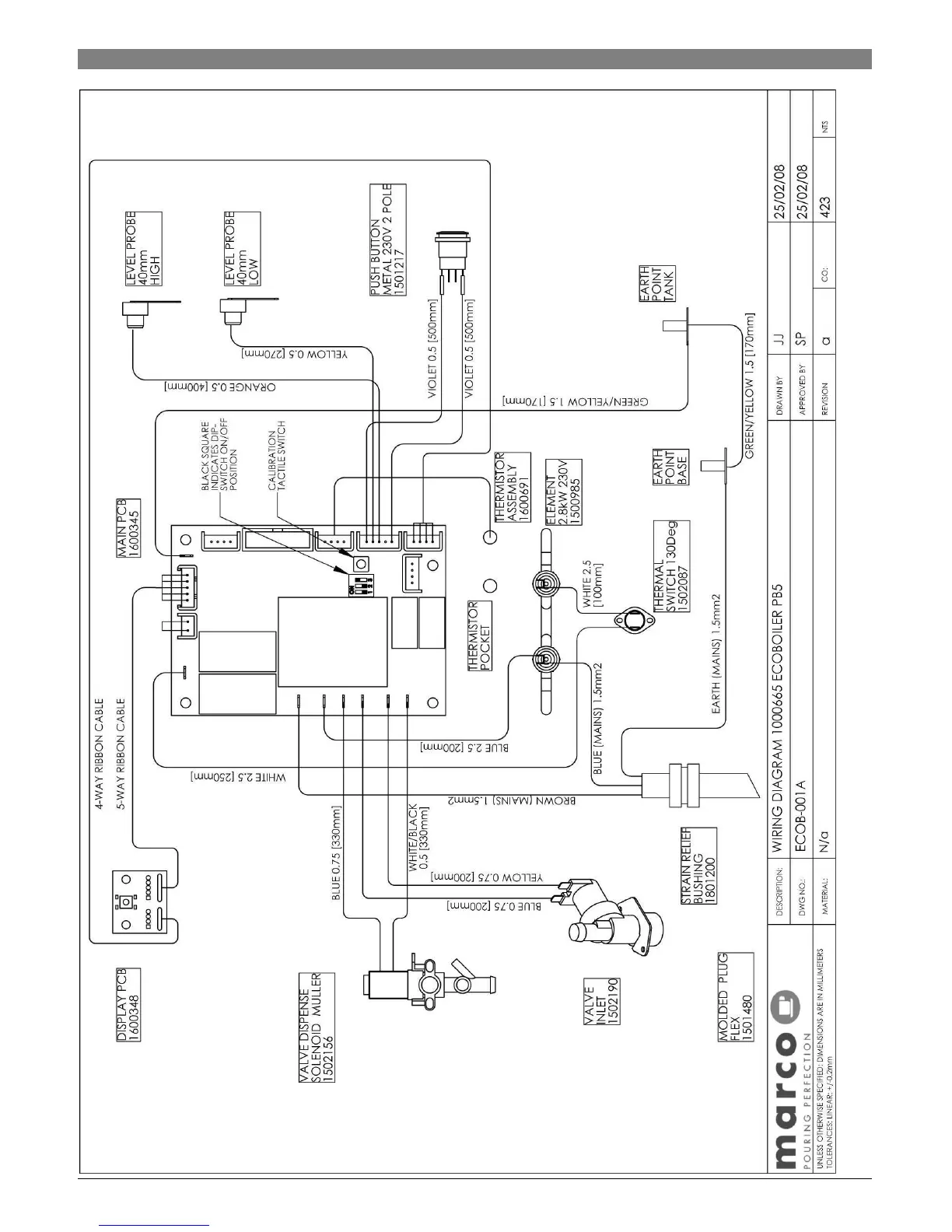
4.11.
4.11.4.11.
4.11. Wiring Diagram 1000665 Ecoboiler PB5

Related product manuals