EasyManua.ls Logo

Mastervolt Whisper 8 - Page 23

Mastervolt Whisper 8
32 pages
Print Icon
To Next Page IconTo Next Page
To Next Page IconTo Next Page
To Previous Page IconTo Previous Page
To Previous Page IconTo Previous Page
Loading...
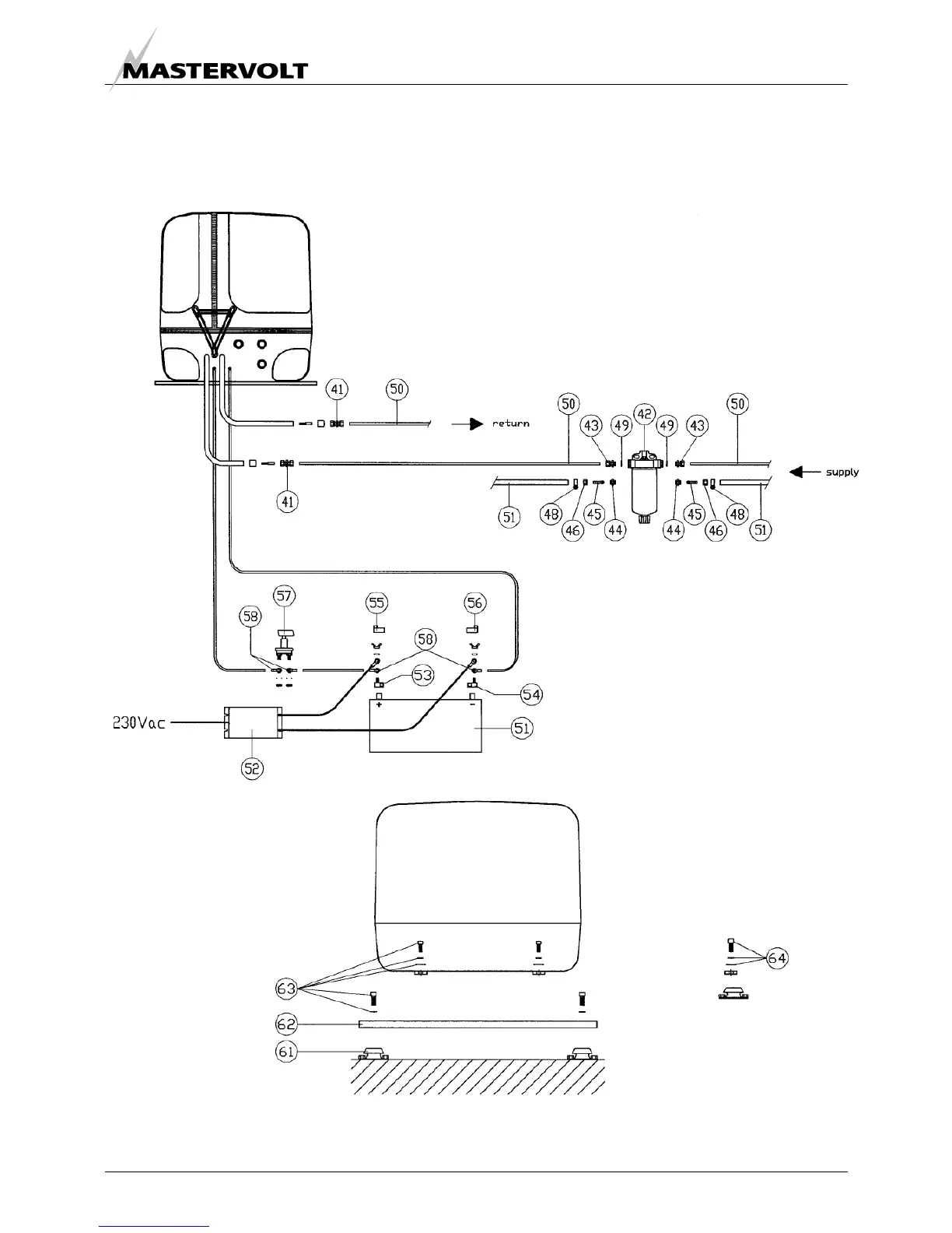
INSTALLATION SPECIFICATIONS
EN / WHISPER 6/8/12 - 3000RPM / February 2007 23
Included are all fittings to fit copper pipes
or rubber full hoses or both
- Fuel kit
- Battery installation kit
Whisper 6, 8 and 12 – 3000RPM
Figure 21
Figure 22
- Base plate kit

Other manuals for Mastervolt Whisper 8

Related product manuals