EasyManua.ls Logo

Mastervolt Whisper 8 - AC Wiring Diagram 230 V; 50 Hz

Mastervolt Whisper 8
32 pages
Print Icon
To Next Page IconTo Next Page
To Next Page IconTo Next Page
To Previous Page IconTo Previous Page
To Previous Page IconTo Previous Page
Loading...
DIAGRAMS & DRAWINGS
28 February 2007 / WHISPER 6/8/12 - 3000RPM / EN
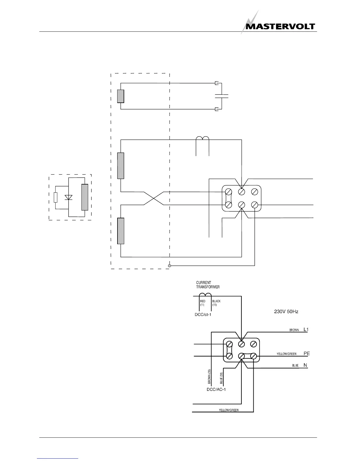
3.4 AC WIRING DIAGRAM 230V / 50HZ
Fig. 26: AC wiring diagram
EARTH AND NEUTRAL CONNECTED
EARTH AND NEUTRAL NOT CONNECTED
L1
PE
N
DDC/AC-1
230V / 50Hz
ROTOR
EXCITATION
WINDING
MAIN WINDING
MAIN WINDING
STATOR
CAPACITOR
DDC/ct-1
YELLOW/GREEN
BLACK (4)
RED (3)
BLACK (4)
RED (3)
GREEN (1)
GREEN (2)
RED (11) BLACK (11)
BROWN
YELLOW/GREEN
BLUE
BLUE (33)
BROWN (33)

Other manuals for Mastervolt Whisper 8

Related product manuals