EasyManua.ls Logo

Mastervolt Whisper 8

Mastervolt Whisper 8
32 pages
To Next Page IconTo Next Page
To Next Page IconTo Next Page
To Previous Page IconTo Previous Page
To Previous Page IconTo Previous Page
Loading...
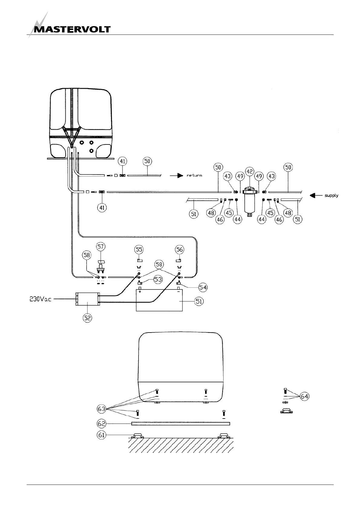
INSTALLATION SPECIFICATIONS
US / WHISPER 6/8/11 / July 2009 / Copyright © 2009 Mastervolt 23
Included are all fittings to fit copper pipes
or rubber full hoses or both
- Fuel kit
- Battery installation kit
Whisper 6, 8 and 11 – 3600RPM
Figure 21
Figure 22
- Base plate kit

Other manuals for Mastervolt Whisper 8

Related product manuals