EasyManua.ls Logo

Mastervolt Whisper 8

Mastervolt Whisper 8
32 pages
To Next Page IconTo Next Page
To Next Page IconTo Next Page
To Previous Page IconTo Previous Page
To Previous Page IconTo Previous Page
Loading...
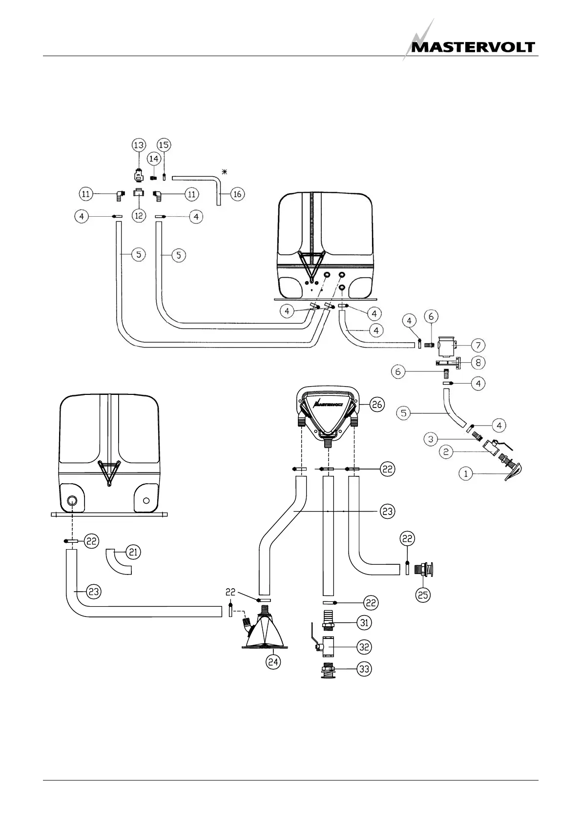
INSTALLATION SPECIFICATIONS
24 Copyright © 2009 Mastervolt / July 2009 / WHISPER 6/8/11 / US
Hose drain should go downwards. Water must flow out freely. Refer to installation manual for
proper installation of the air vent kit. Faulty installation can cause serious damage.
- water inlet kit
- air vent kit
- exhaust kit
- water separator kit
Whisper 6/8/11 3600rpm
Figure 23

Other manuals for Mastervolt Whisper 8

Related product manuals