EasyManua.ls Logo

MAXPEEDINGRODS MXR2300 - Schematic; MXR2300 Schematic

MAXPEEDINGRODS MXR2300
25 pages
Print Icon
To Next Page IconTo Next Page
To Next Page IconTo Next Page
To Previous Page IconTo Previous Page
To Previous Page IconTo Previous Page
Loading...
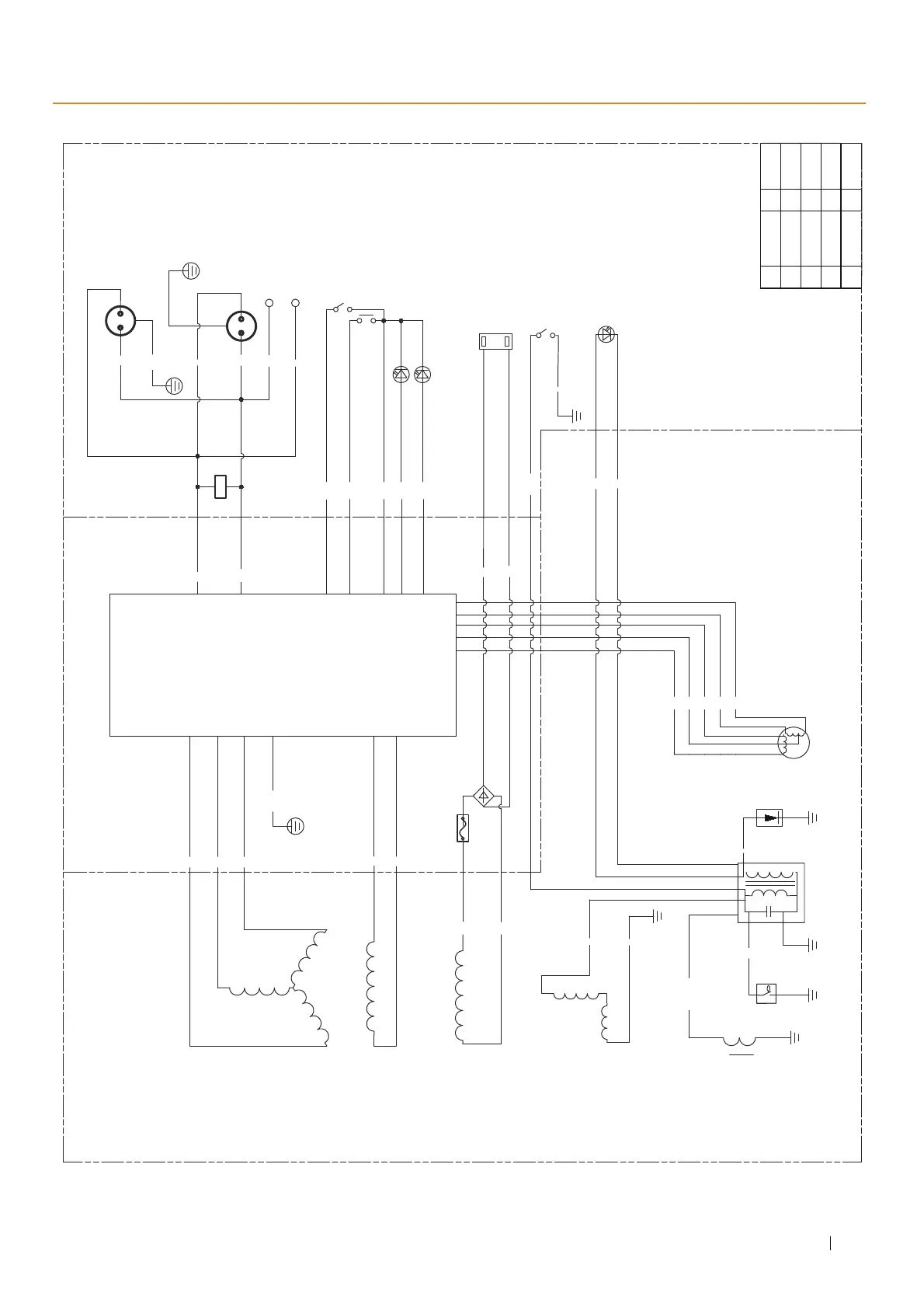
MXR2300 SCHEMATICS
23
MAXPEEDINGRODS
GENERATOR BLOCK
INVERTER BLOCK
CONTROL PANEL BLOCK
Inverter
Ignition coil
ENGINE BLOCK
Oil warning indicator light
B
Bu
Bu
R
B
Y
Bu
R
B
R
R
R
B/R
R
B
W
W
5V 2.1A/1A
G/Y
Trigger Coil
Bu/W
CF
Main Winding
Deputy Winding
Engine Switch
R
Bu
Y
Or
Pi
DC12V-Winding
Fuse 15A
Oil sensor
Ignition coil
Spark plug
Stepping motor
Rectifier
USB receptacle
AC receptacle
ECO switch
Overload indicator light
AC pilot light
R
Bu
Overload recovery switch
B
Br
Gr
R
G
AC250V/16A
G/Y
Bu
R
Bu
AC receptacle
AC250V/16A
Bu
R
paralleling
receptacle
VFT
Europe-16A
Europe-16A
B
Y
BU
G
0
Black
Yellow
Blue
Green
Orange
R
W
Br
Gr
P
Red
White
Brown
Grey
pink

Related product manuals