EasyManua.ls Logo

McQuay AGR 100AS - Figure 15, Staging Schematic (2 compressor 6-stage UNT)

McQuay AGR 100AS
100 pages
To Next Page IconTo Next Page
To Next Page IconTo Next Page
To Previous Page IconTo Previous Page
To Previous Page IconTo Previous Page
Loading...
IOMM AGR-1 AGR 070A through 100A 27
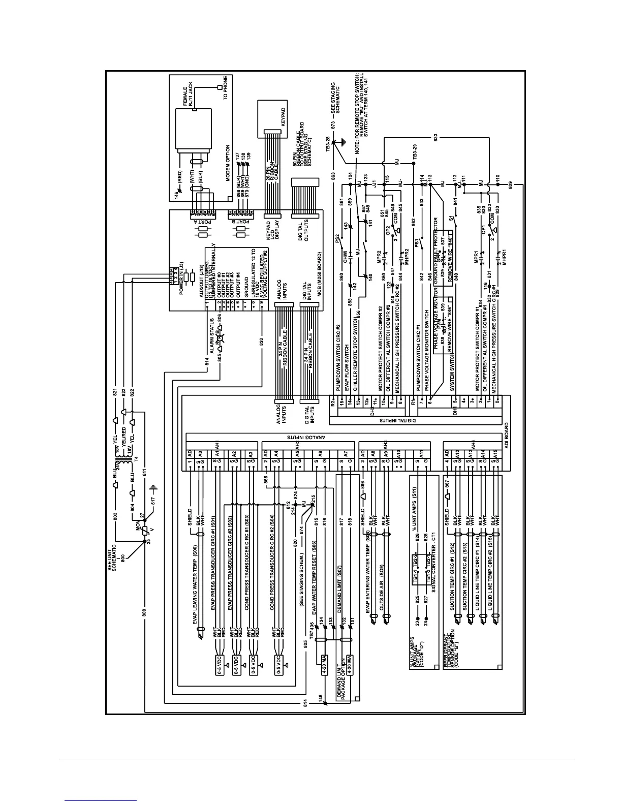
Figure 16, MicroTech Controller Schematic

Other manuals for McQuay AGR 100AS

Related product manuals