EasyManua.ls Logo

Mercury MerCruiser MCM 7.4L MPI - MIE (Inboard)

Mercury MerCruiser MCM 7.4L MPI
1027 pages
To Next Page IconTo Next Page
To Next Page IconTo Next Page
To Previous Page IconTo Previous Page
To Previous Page IconTo Previous Page
Loading...
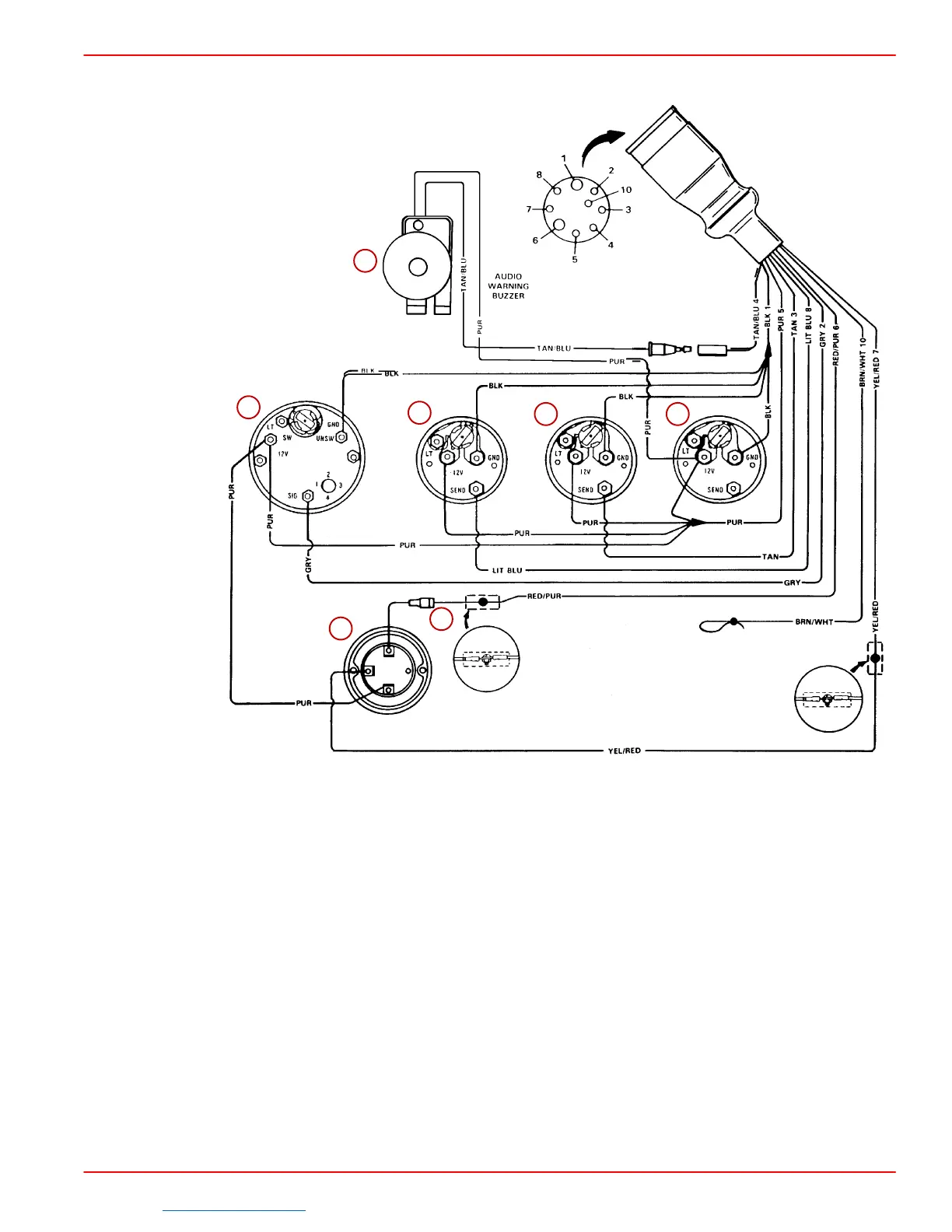
WIRING DIAGRAMS
SERVICE MANUAL NUMBER 23
90-861326--1 MARCH 1999 Page 4E-19
MIE (Inboard)
74274
B
S
I
1
2
3
4 5
6
7
2
1
1
Refer to gauge manufacturers instructions for specific connections.
NOTE:
1
Connect wires together with screw and hex nut. Apply Quicksilver Liquid Neoprene
to connection and slide rubber sleeve over connection.
NOTE:
2
Power for a second fused accessory panel may be taken from this connection.
Load MUST NOT exceed 40 amps. If this is done, the panel ground wire MUST BE
connected to instrument terminal that has an 8 gauge BLACK (Ground) harness wire
connected to it.
1-Audio Warning Buzzer (If Equipped)
2-Tachometer
3-Oil Pressure
4-Water Temperature
5-Battery Meter
6-Ignition Switch
7-20 Amp. Fuse
Downloaded from https://needmanual.com/!
Index

Table of Contents

Related product manuals