EasyManua.ls Logo

Merrychef eikon e2 - Circuit Diagrams

Merrychef eikon e2
64 pages
Print Icon
To Next Page IconTo Next Page
To Next Page IconTo Next Page
To Previous Page IconTo Previous Page
To Previous Page IconTo Previous Page
Loading...
E2 SERVICE MANUAL REV D 09/12
56
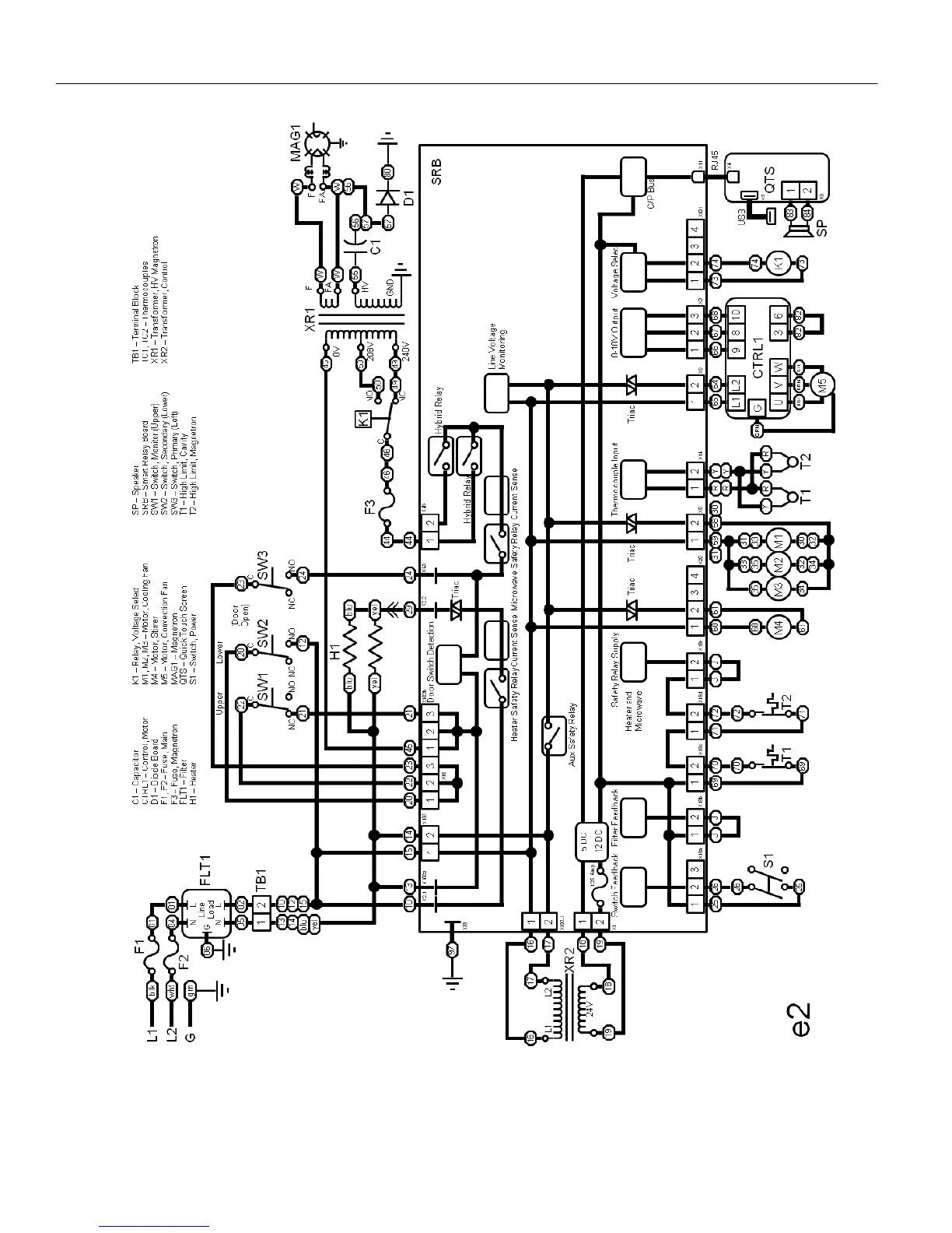
CIRCUIT DIAGRAMS

Table of Contents

Other manuals for Merrychef eikon e2

Related product manuals