EasyManua.ls Logo

Metrix 440 - Outline and Dimensions

Metrix 440
16 pages
Print Icon
To Next Page IconTo Next Page
To Next Page IconTo Next Page
To Previous Page IconTo Previous Page
To Previous Page IconTo Previous Page
Loading...
Doc# 90018-031 • REV L (April 2016) Page 12 of 16
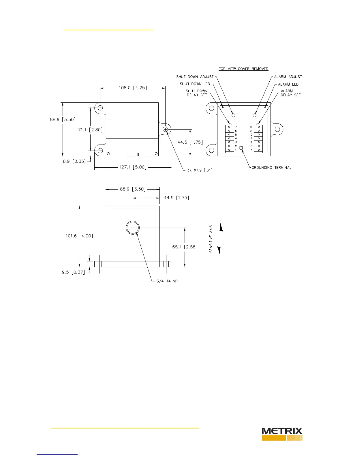
7. OUTLINE & DIMENSIONS
440 Model
Units: mm [in]

Related product manuals