EasyManua.ls Logo

MFJ MFJ-207 - THEORY OF OPERATION; Block Diagram

MFJ MFJ-207
18 pages
Print Icon
To Next Page IconTo Next Page
To Next Page IconTo Next Page
To Previous Page IconTo Previous Page
To Previous Page IconTo Previous Page
Loading...
MFJ-207 Instruction Manual HF 10-160M SWR Analyzer
THOERY OF OPERATION
Block Diagram
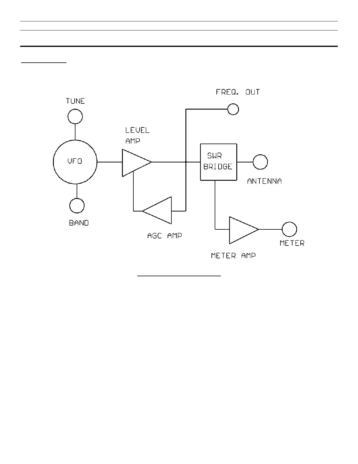
FIGURE 3: Block Diagram
Refer to Figure 3 and the Schematic diagram Figure 5 for this discussion of the theory of operation. RF is
developed in the VCO consisting of L1 through L10 and the associated FETs Q1 and Q2 along with the variable
capacitor. The Band Switch progressively shorts out the inductors as the frequency range is increased. The RF
is then passed to Q3 and amplified. This RF is sensed by D2 and the resulting voltage is fed to U2 where it is
amplified and fed to Q4. Q4 varies the voltage on the source of Q1 and Q2 maintaining the stable RF level.
The Rf then goes to the bridge consisting of three fixed legs consisting of 49.9 Ohm resistors R7, R9 and R21.
The 4
th
leg of the bridge is the unknown leg which is the Antenna input to the unit. When the bridge is
unbalanced then D1 rectifies the unbalanced voltage and this is amplified by U2 and deflects the meter.

Other manuals for MFJ MFJ-207

Related product manuals