EasyManua.ls Logo

Midea MDV-280(10)W/D2DN1(B) - Outdoor Unit Power Supply Wiring

Midea MDV-280(10)W/D2DN1(B)
164 pages
Print Icon
To Next Page IconTo Next Page
To Next Page IconTo Next Page
To Previous Page IconTo Previous Page
To Previous Page IconTo Previous Page
Loading...
MCAC-VTSM-2015-09 R410A All DC Inverter V4+S Series 60Hz
Installation 119
2. RLA is based on the following conditions, Indoor temp. 27°C DB/19°C WB, Outdoor temp. 35°C DB
3. TOCA means the total value of each OC set.
4. MSC means the Max. current during the starting of compressor.
5. Voltage range units are suitable for use on electrical systems where voltage supplied to unit terminals is not below or above
listed range limits.
6. Maximum allowable voltage variation between phase is 2%
7. Selection wire size based on the larger value of MCA or TOCA
8. MFA is used to select the circuit breaker and the ground fault circuit interrupter (earth circuit breaker).
MCA: Min. Circuit Amps. (A); TOCA: Total Over-current Amps. (A); MFA: Max. Fuse Amps. (A); MSC: Max. Starting Amps. (A)
RLA: Rated Load Amps. (A); OFM: Outdoor Fan Motor; FLA: Full Load Amps. (A); KW: Rated Motor Output (KW)
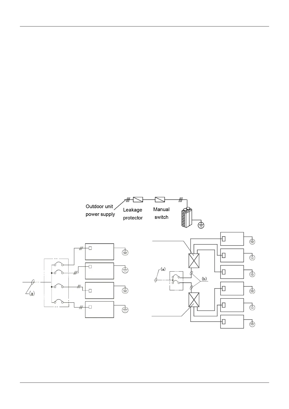
13.3 Electrical wiring installation
Note:
Separate power supply for indoor unit and outdoor unit.
The power supply should have specified branch circuit with leakage protector and manual switch.
The power supply, leakage protector and manual switch of all the indoor units connected to the same outdoor unit should be
universal. (All indoor unit power supplies should be tied into the same circuit. Powering on and shutting down all indoor units
connected to the same outdoor unit should be done simultaneously in order to ensure system life span)
Please put the connective wiring system between indoor unit and outdoor unit with refrigerant piping system together.
Use 3-core shielded wire as signal wire between indoor and outdoor units, multi-core wire is unavailable.
Please comply with relevant local codes and standards..
Power wiring should be done by professional electrician.
13.3.1 Outdoor unit power supply wiring
Outdoor unit
Outdoor unit
Outdoor unit
Outdoor unit
GND
GND
GND
GND
Branch box
Leakage
protector
Manual
switch
Leakage
protector
Manual
switch
GND
Branch box
Outdoor unit
GND
Outdoor unit
GND
Outdoor unit
GND
Outdoor unit
GND
Outdoor unit
GND
Outdoor unit
Power facilities 1
(with leakage protector)
Power facilities 2
(with leakage protector)

Table of Contents

Related product manuals