EasyManua.ls Logo

Midea MSG-30CR - Installation details; 8.1 Wrench torque sheet for installation; 8.2 Connecting the cables; 8.3 Pipe length and the elevation

Midea MSG-30CR
52 pages
Print Icon
To Next Page IconTo Next Page
To Next Page IconTo Next Page
To Previous Page IconTo Previous Page
To Previous Page IconTo Previous Page
Loading...
Service manual
- 20 -
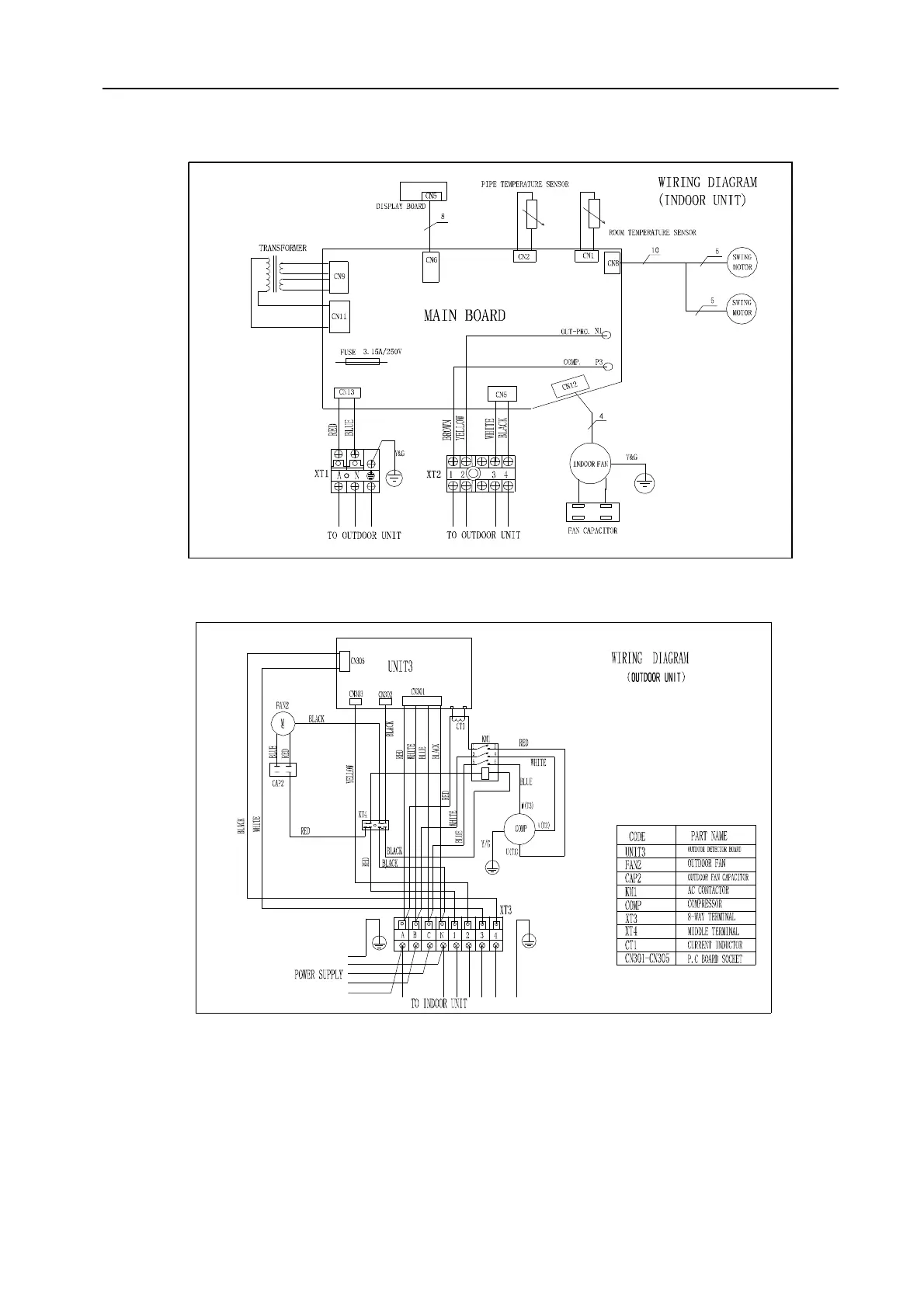
7.2.3 Cooling mode (3 Ph)
MSG-30CR (3ph)

Related product manuals