EasyManua.ls Logo

Midea MSV1-07CR-QB8F - Page 17

Midea MSV1-07CR-QB8F
43 pages
Print Icon
To Next Page IconTo Next Page
To Next Page IconTo Next Page
To Previous Page IconTo Previous Page
To Previous Page IconTo Previous Page
Loading...
Service manual
- 13 -
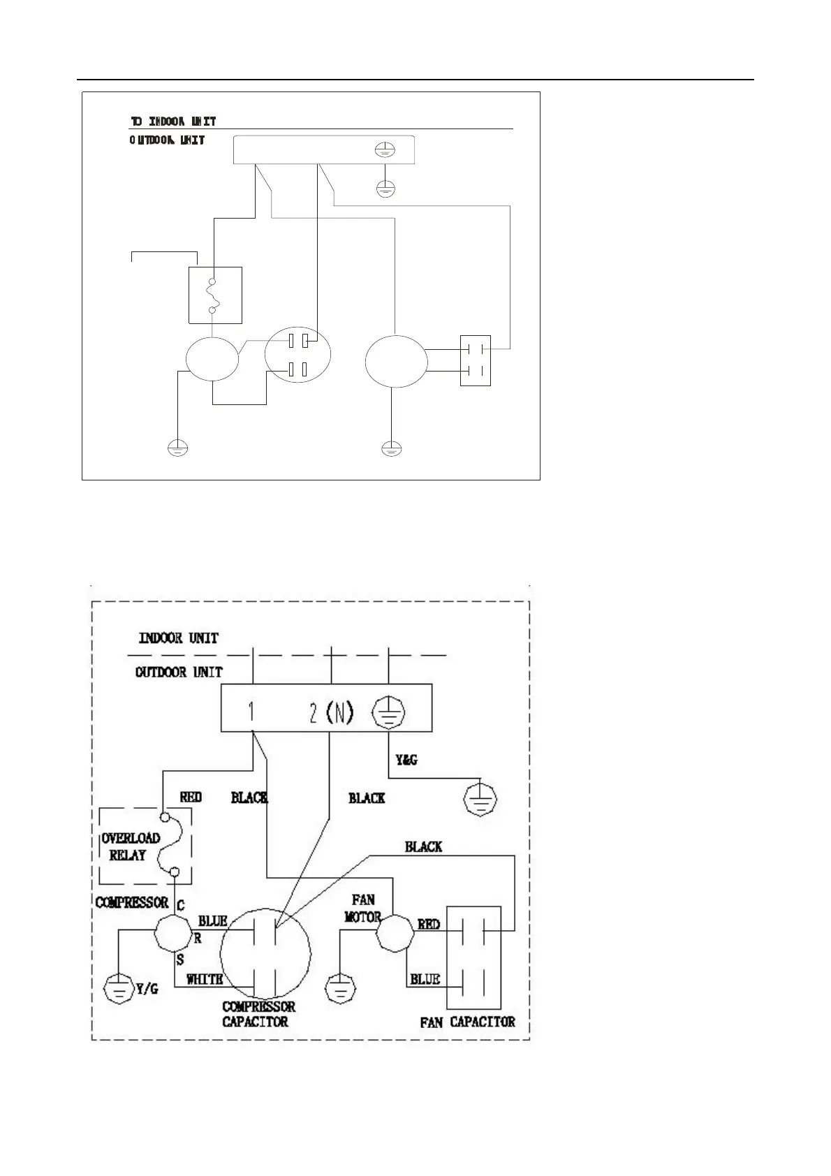
RED
RED
BLUE
M
~
COMPRESSON
C
R
S
BLUE
1 2(N)
M
~
BLACK
BLACK
COMPRESSON
CAPACITON
FAN CAPACITON
FAN
BLACK
RED
YELLOW/GREEN
YELLOW/GREEN
OVERLOAD
RELAY
(INTERNAL/
EXTERNAL
DEPENDING
ON MODELS)
RED
MSV1-18CR-QB8F
outdoor unit:

Related product manuals