EasyManua.ls Logo

MIG 400 - Page 20

MIG 400
28 pages
Print Icon
To Next Page IconTo Next Page
To Next Page IconTo Next Page
To Previous Page IconTo Previous Page
To Previous Page IconTo Previous Page
Loading...
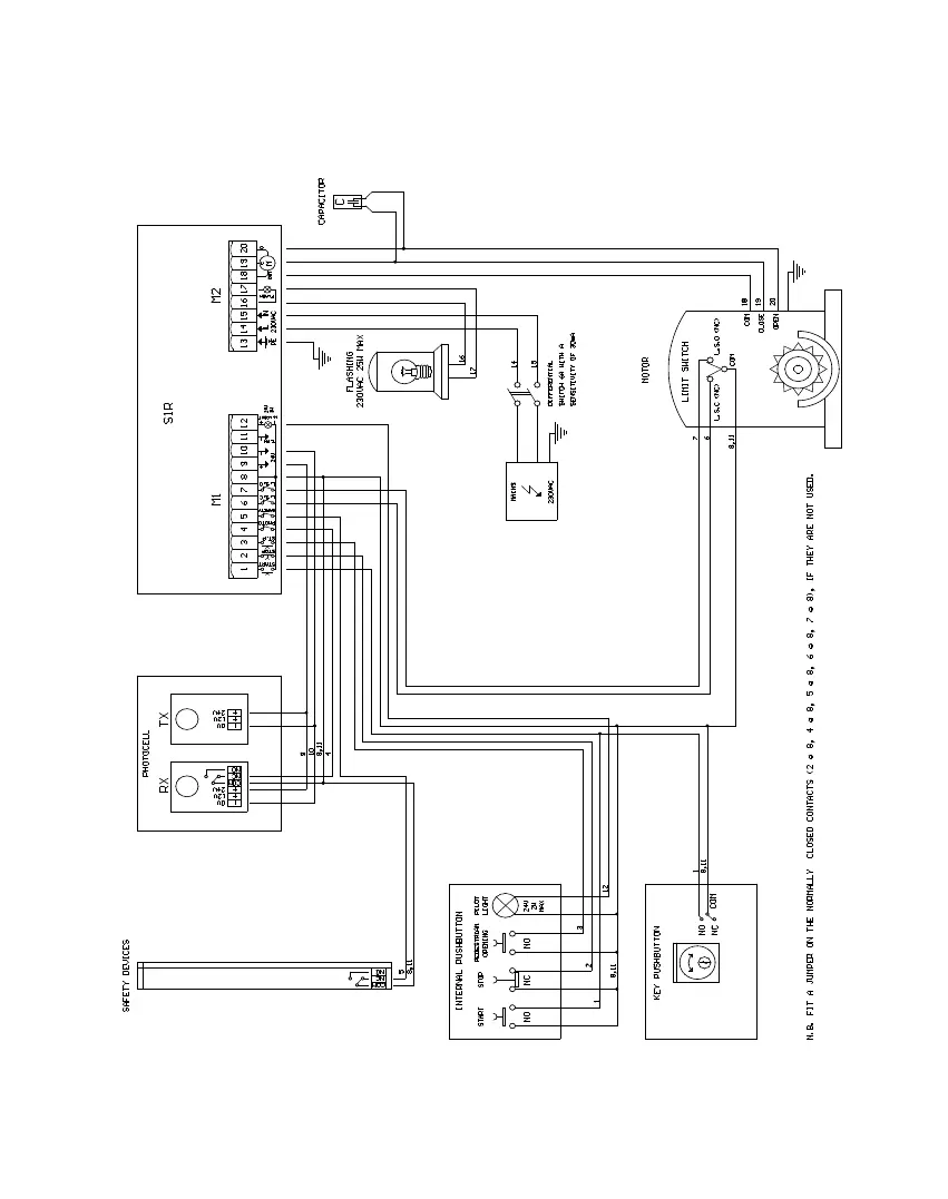
USER’S MANUAL MIG
____________________________________________________________________
____________________________________________________________________________________
MATT di LIEVORE SRL Via Bianche 7 36010 Carre( VI ) Tel. 0445 / 892223 Fax 0445 / 390346
CONNECTIONS