EasyManua.ls Logo

Morco FEB-24E - Electrical Components; Electrical Circuit Diagram

Morco FEB-24E
49 pages
Print Icon
To Next Page IconTo Next Page
To Next Page IconTo Next Page
To Previous Page IconTo Previous Page
To Previous Page IconTo Previous Page
Loading...
11
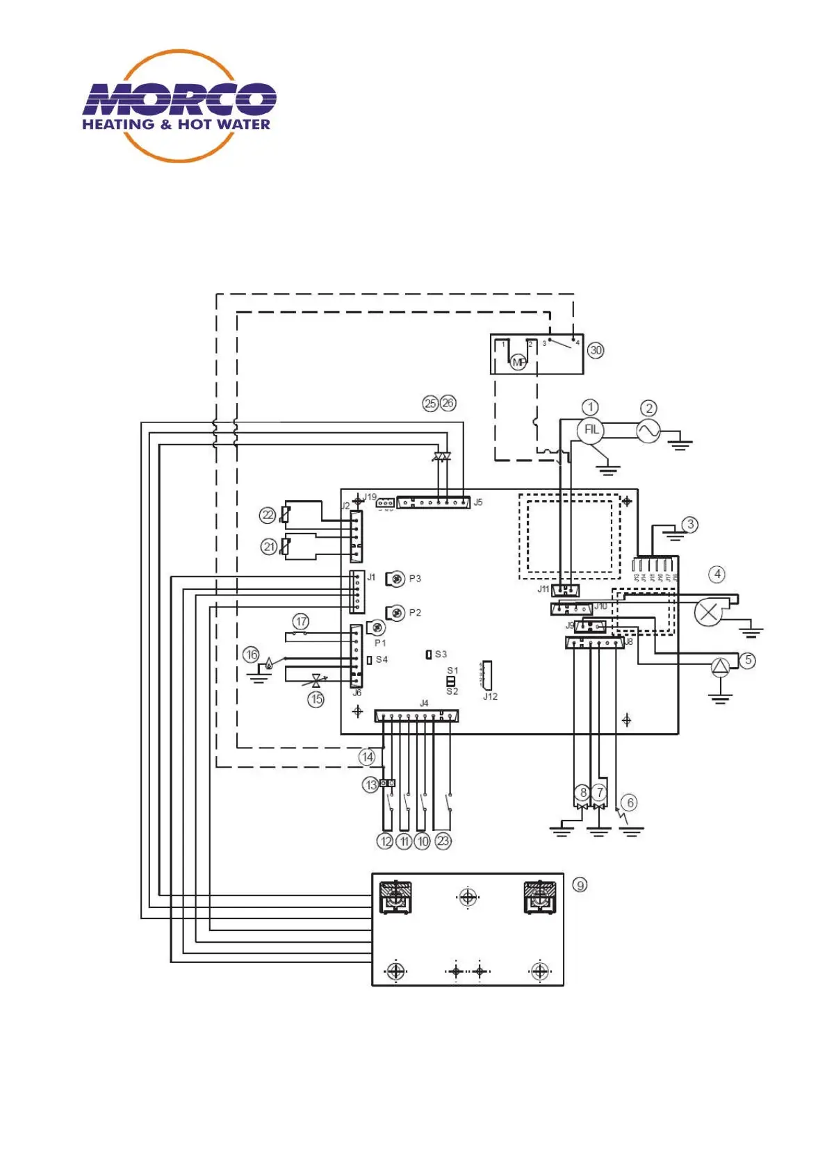
2. Electrical Components
Electrical Circuit Diagram

Related product manuals