EasyManua.ls Logo

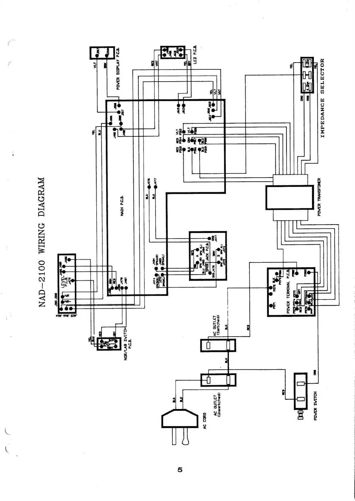
NAD 2100 - Wiring Diagram; AC Power Circuit Wiring; Internal PCB Interconnections; Output and Selector Wiring

NAD 2100
14 pages
Print Icon
To Next Page IconTo Next Page
To Next Page IconTo Next Page
To Previous Page IconTo Previous Page
To Previous Page IconTo Previous Page
Loading...
FUN
av
—_
,
cpaysziasun)
371d
Oy
=
7]
quo
IV
)
Cd
WVaOVId
ONIYIM
OOTC—-AVN

Other manuals for NAD 2100

Related product manuals