EasyManua.ls Logo

Narco Avionics AR850 - Section 2: Installation; 2.2 Preliminary Procedures

Narco Avionics AR850
36 pages
Print Icon
To Next Page IconTo Next Page
To Next Page IconTo Next Page
To Previous Page IconTo Previous Page
To Previous Page IconTo Previous Page
Loading...
INSTALLATION
SECTION 2
7/03 2-1
2.1 INTRODUCTION
This section provides all the electrical and mechanical installation
information. Electrical and Mechanical Installation sections are independent
and self-supporting. This permits their removal from the manual allowing the
electrical and mechanical installation efforts to proceed in parallel.
2.2 PRELIMINARY PROCEDURES
2.2.1 Preliminary Inspection
Carefully unpack the equipment, noting any damage to shipping
cartons or avionics. If damage is noted, retain the cartons to
corroborate damage claims.
Inventory the received items against the lists in Section 1.5 to
assure a complete order.
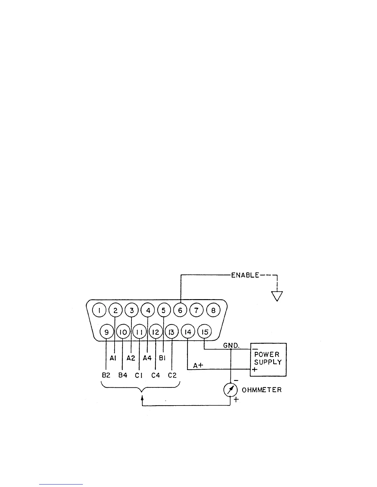
2.2.2 Preinstallation Bench Check
A preinstallation bench check may be performed without connection
to the transponder. The test equipment required is :
a. 14/28 Vdc, 2 amp power supply
b. Ohmmeter
c. Pitot Static System Test Set
Prepare an AR850 mating connector (similar to the connector in
section 2.4.5) as shown in Figure 2-1. Connect a clip lead to the
wire on pin 6.
FIGURE 2-1 BENCH TEST SET UP