EasyManua.ls Logo

NEC MultiSync 4FGe - Page 54

NEC MultiSync 4FGe
192 pages
Print Icon
To Next Page IconTo Next Page
To Next Page IconTo Next Page
To Previous Page IconTo Previous Page
To Previous Page IconTo Previous Page
Loading...
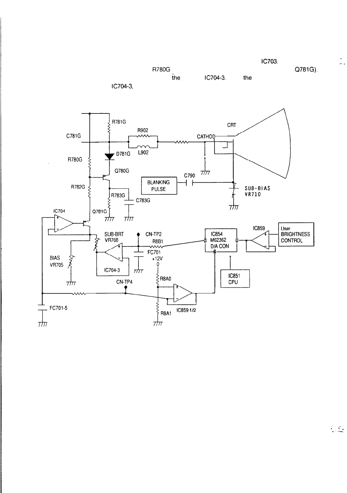
3-2. Brightness and cut-off circuit
The raster brightness level is determined by clamping the video output blanking level from
IC703.
The DC clamp
level is determined by using the voltage drop of
R780G
(which is basically determined by the current of Q78lG).
The raster brightness level is determied by the voltage at
ihe
output of
lC704-3.
When the voltage of 0781 G emitter
is same voltage as the output of
lC704-3,
the DC clamping level is at cut-off level.
120v 0
;
C781G
R905
CATHOD
----it
dvvvu
L902
I.-'
R78OG
IAS
R790
v-vvu-w
I
>-
FC701-5
I5
Ic851
CPU
(Fig 3-2-l) Brightness and cut-off Circuit
53

Related product manuals