EasyManua.ls Logo

Norcold 1082 - Relocating Travel Latches; Door Alignment and Sealing

Norcold 1082
23 pages
Print Icon
To Next Page IconTo Next Page
To Next Page IconTo Next Page
To Previous Page IconTo Previous Page
To Previous Page IconTo Previous Page
Loading...
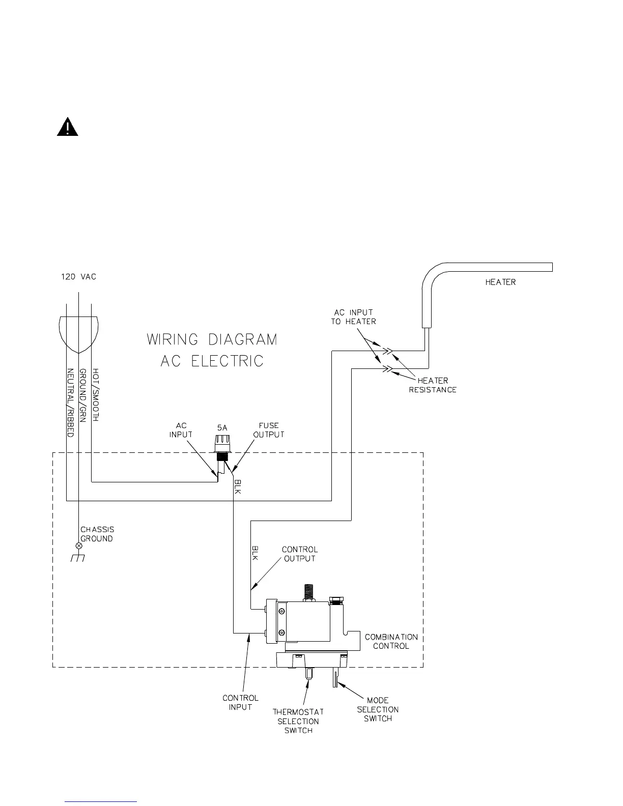
Important Safety Information - AC Circuit
Read this information before attempting to perform service on this refrigerator. Understand the service procedures
before performing the service.
WARNING: Use caution when performing the AC diagnostic procedures. Disconnect the AC
electrical power source to the refrigerator before replacing any AC electrical component.
* Do not remove or cut the round grounding prong from the refrigerator’s AC power cord. Do not use a
two-prong adapter.
* Replace blown fuses with a fuse specified by Norcold. Refer to "Specifications" section of this manual, or
the fuse size printed adjacent to the fuse on the refrigerator.
* Keep liquids away from AC electrical connections. Liquids are electrically conductive and could cause fires.
7

Other manuals for Norcold 1082

Related product manuals