EasyManua.ls Logo

Norcold NR740 - Tension Dalimentation

Norcold NR740
28 pages
Print Icon
To Next Page IconTo Next Page
To Next Page IconTo Next Page
To Previous Page IconTo Previous Page
To Previous Page IconTo Previous Page
Loading...
6
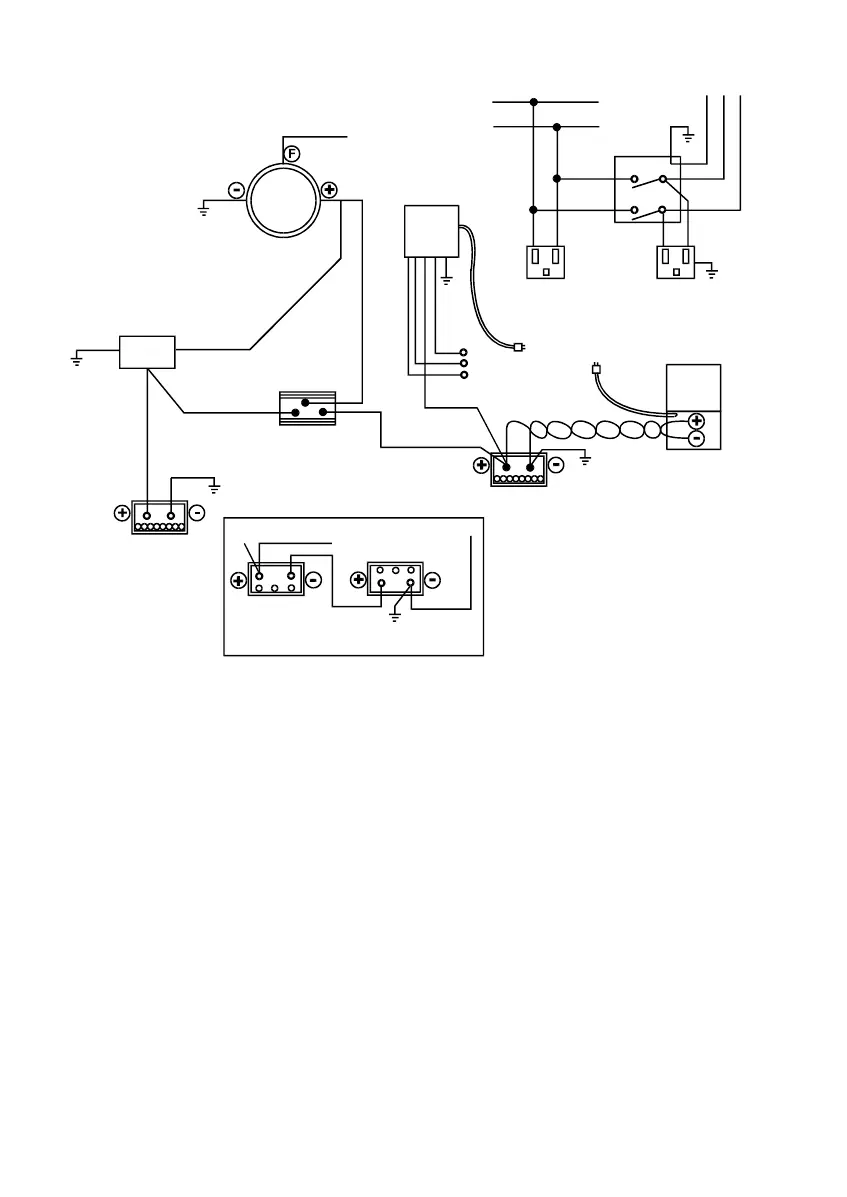
Installation
Le réfrigérateur doit se trouver sur une surface ferme et être xé dessus sans aucun
espace entre les rails inférieurs du réfrigérateur et la surface de soutien.
Tension d’alimentation
12,8 V c.c. / 24 V c.c
Minumum (coupure) .................................................................. 10,9 V c.c. / 23,8 V c.c.
Redémarrage (reprise) .............................................................. 12,2 V c.c. / 25,2 V c.c.
Maximum ................................................................................... 17,0 V c.c. / 31,5 V c.c.
Fusible .......................................................................................................... 15 A / 7.5 A
120 V c.a. / 240 V c.a.
Tension nominale.................................................................100 / 240 V c.a., 50 / 60 Hz
Minimum ........................................................................................................... 90 V c.a.
Maximum ........................................................................................................ 264 V c.a.
Cordon exterieure
* Fourmisseur recommeda
Sure Power Industries, Inc.
1-800-845-6269
www.Surepoer.com
Champ
Alimentation c.a.
Disjoncteur
ou grope
electrogene
Tension c.a.
Cablage d’origine.
Debrancher et rebrancher
au sectionneur (borne).
Convertisseur ou
charger de batterie
Alt
ou
Gene
Circuit APP
Batterie 12/24 V
90A/h mini
Commun avec masse c.a.
Refrigerateur
Prise exterieure
Sectionneur Modele 702
intensitemaxi 70A
avec pole negatif relie
a la masse*
Batterie 12 V
Allumage
Alternative suggeree:
2 batteries de voiturette
de golf 6 V en serie
Vers refrigerateur
Nouveau l calibre 8 rouge
Circuit de charge de batterie
Art02373-FR

Related product manuals