EasyManua.ls Logo

Norcold NR740 - Installation and Electrical Setup; Voltage and Fuse Requirements; Refrigerator Installation Guidelines

Norcold NR740
28 pages
Print Icon
To Next Page IconTo Next Page
To Next Page IconTo Next Page
To Previous Page IconTo Previous Page
To Previous Page IconTo Previous Page
Loading...
6
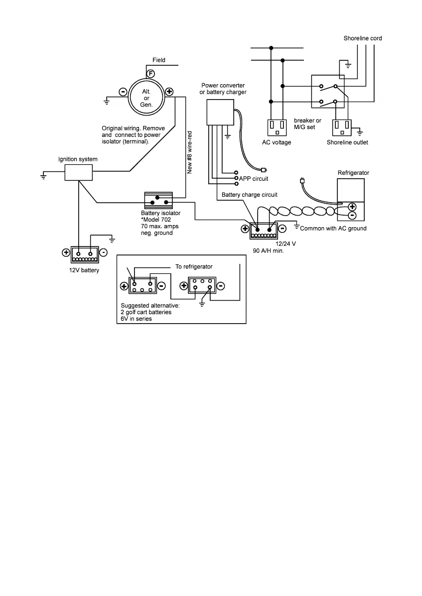
Installation
The refrigerator should be located and secured on a solid surface with no gap
between the bottom rails of the refrigerator and the supporting surface.
Voltage Requirements
12.8 VDC / 24 VDC
Minimum (cut-out) .........................................................................10.9 VDC / 23.8 VDC
Restart (cut-in) .............................................................................. 12.2 VDC / 25.2 VDC
Maximum ...................................................................................... 17.0 VDC / 31.5 VDC
Fuse.............................................................................................................. 15 A / 7.5 A
120 VAC / 240 VAC
Nominal .................................................................................100 / 240 VAC, 50 / 60 Hz
Minimum ............................................................................................................. 90 VAC
Maximum .......................................................................................................... 264 VAC
*Recommended source:
Sure Power Industries, Inc.
1-800-845-6269
www.Surepower.com
AC supply
Circuit
Battery
Art02373

Related product manuals