EasyManua.ls Logo

NSS WRANGLER 20 E - Electrical Wiring Diagram

NSS WRANGLER 20 E
16 pages
Print Icon
To Next Page IconTo Next Page
To Next Page IconTo Next Page
To Previous Page IconTo Previous Page
To Previous Page IconTo Previous Page
Loading...
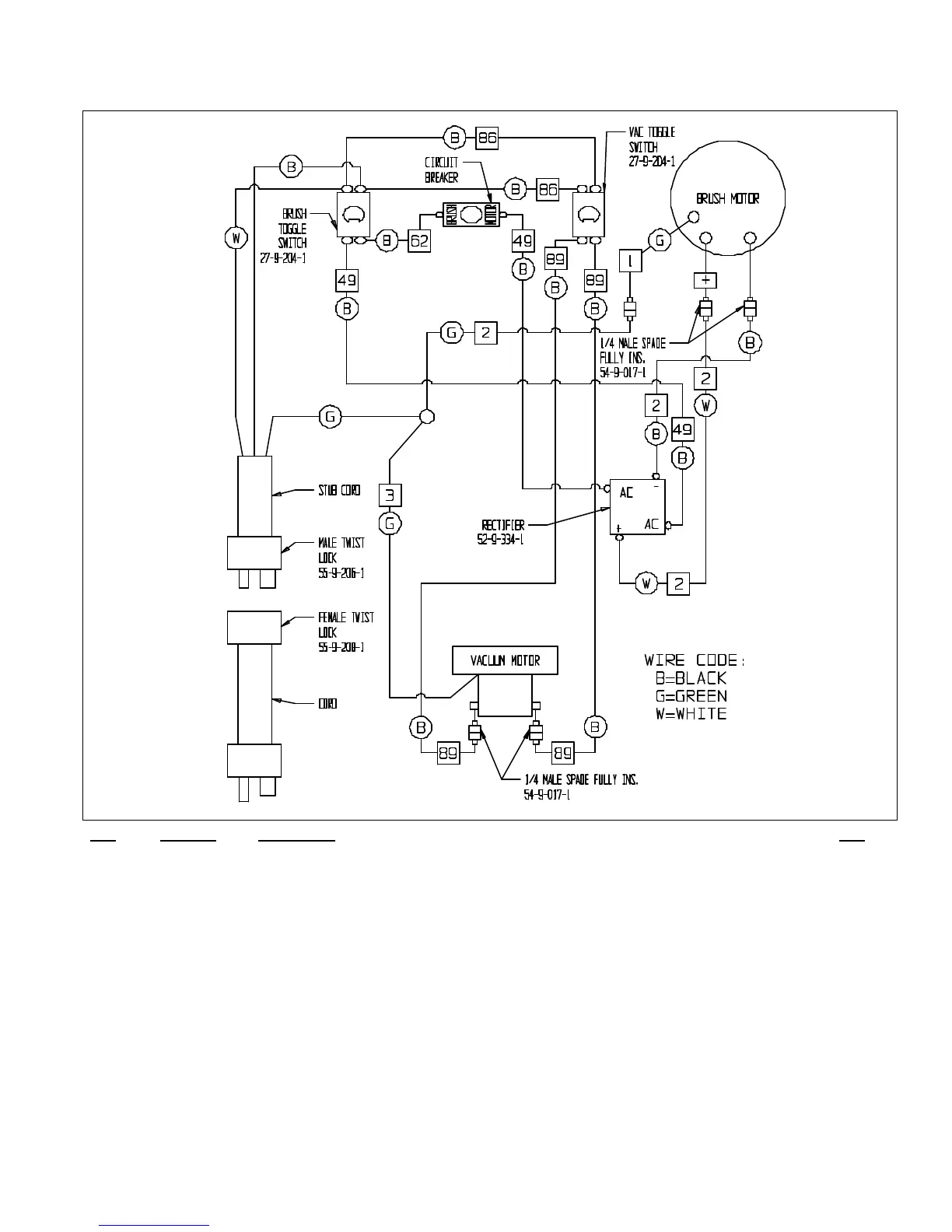
ELECTRICAL WIRING DIAGRAM
ITEM PART NO. DESCRIPTION QTY
1 23-9-287-1 GROUND WIRE 115 VOLT / 240 VOLT 1
2 23-9-308-1 MOTOR CORD, 115 VOLT & 240 VOLT 1
3 32-9-069-1 GREEN WIRE GROUND TO MOTOR 1
49 27-9-216-1 WIRE ASSEMBLY, #14 X 12", 49 2
62 27-9-237-1 WIRE #14 X 6", #62 1
86 33-9-073-1 WIRE #18 X 10", #86 2
89 23-9-202-1 WIRE LEAD VACUUM - SWITCH 2
02-9-967-1 SHUKO CORD 75' 16-3 240 VOLT 1
23-9-107-1 VACUUM MOTOR 120 VOLT 1
23-9-109-1 VACUUM MOTOR 240 VOLT 1
23-9-220-1 CIRCUIT BREAKER, 115 VOLT 10 AMP 1
23-9-242-1 STUB CORD, WITH MALE TWIST LOCK 120 VOLT 1
23-9-244-9 STUB CORD, WITH MALE TWIST LOCK 240 VOLT 1
23-9-270-1 CIRCUIT BREAKER, 240 VOLT 5 AMP 1
23-9-301-1 GEAR MOTOR (IMPERIAL) 3/4 HP 120 VOLT 1
23-9-302-1 GEAR MOTOR (IMPERIAL) 3/4 HP 240 VOLT 1
23-9-379-1 CORD - 75 FEET, 14-3 ST, 120 VOLT 1
27-9-204-1 TOGGLE SWITCH - VAC 1
52-9-334-1 RECTIFIER, OHIO, VK - 447 1
54-9-017-1 1/4 MALE SPADE TERMINAL FULLY INSULATED 4
55-9-206-1 MALE TWIST LOCK 120/240 VOLT 1
55-9-208-1 FEMALE TWIST LOCK 120/240 VOLT 1

Related product manuals