DOOR BLK
PORTE
NOIR
CARILLON
AC
INPUT
ORN
AC
CARILLON
SORTIE
HT- ROUGE
TRANSFORMATEUR
MODÉLE 301-T
1e ÉTAGE
HAUT-
PARLEUR
481B OU
N482-BX
VERS LES
APPARTEMENTS
DU 3e ÉTAGE
FIL DU DISPOSITIF
D'OUVERTURE DE
LA PORTE
VERSE LE HAUT-PARLEUR
DEL'APPARTEMENT DU 1er ÉTAGE
FIL DE LA SONNETTE
FIL DU TRANSFORMATEUR
IW-6
2e ÉTAGE
FIL DE LA
SONNET
VERS
LES
TRANS-
FORMATEUR
TO
DOOR
RELEASE
AMPLIFICATEUR
CENTRAL
IMA-516
CÂBLE NUTONE IW-6, 4000 PIEDS MAX.
PAR SYSTÈME. 500 PIEDS MAX.
SANS RACCORDEMENTS
NUTONE IW-2
(400 PIEDS MAX.)
BLK/W
RED/W
RED
ORANGE
BLACK
ORN/W
ALIMENTATION
DOMESTIQUE
6060 Hz 120 V
RESPECTER
LES CODES
EN VIGEUR
2500 PIEDS MAX.
JUSQ"UA DERNIER
HAUT-PARLEUR AVEC
SONNETTE
2000 PIEDS
MAX.(CALIBRE 18) ENTRE
DISPOSITIF D'OUVERTURE DE LA
PORTE ET LE DERNIER HAUT-
PARLEUR
FIELD
GROUNDING
WIRE
14 GA.
DR-1 DOOR
RELEASE
(OPTIONNEL)
COMMUNICATEUR POUR
SERURE DE BÔITE
POSTALE (MOD`ELE 499)
FIL EN POINTELLÉ
RÉPERTOIRE CENTRAL,
MODÈLE 498,OU HAUT-
PARLEUR DE PORTE
INDIVIDUEL AVEC
BOUTON POUSSOIR
18 GA.
18/2
(NUTONE S-143)
18 GA.
CÂBLE CALIBRE 18, MONO OU MULTICONDUCTEUR
18 GA.
1
2
3
VOLUME DE
LA RADIO
VOLUME DE
L'INTERPHONE
SORTIE
BT-
ROUGE/BLANC
AUGMENTER
DIMINUER
VERS LES
APPARTEMENTS
DU 3e ÉTAGE
HAUT-PARLEUR
481B OU N482-BX
DIMINUER
AUGMENTER
ENTRÉE
OR/BL
5
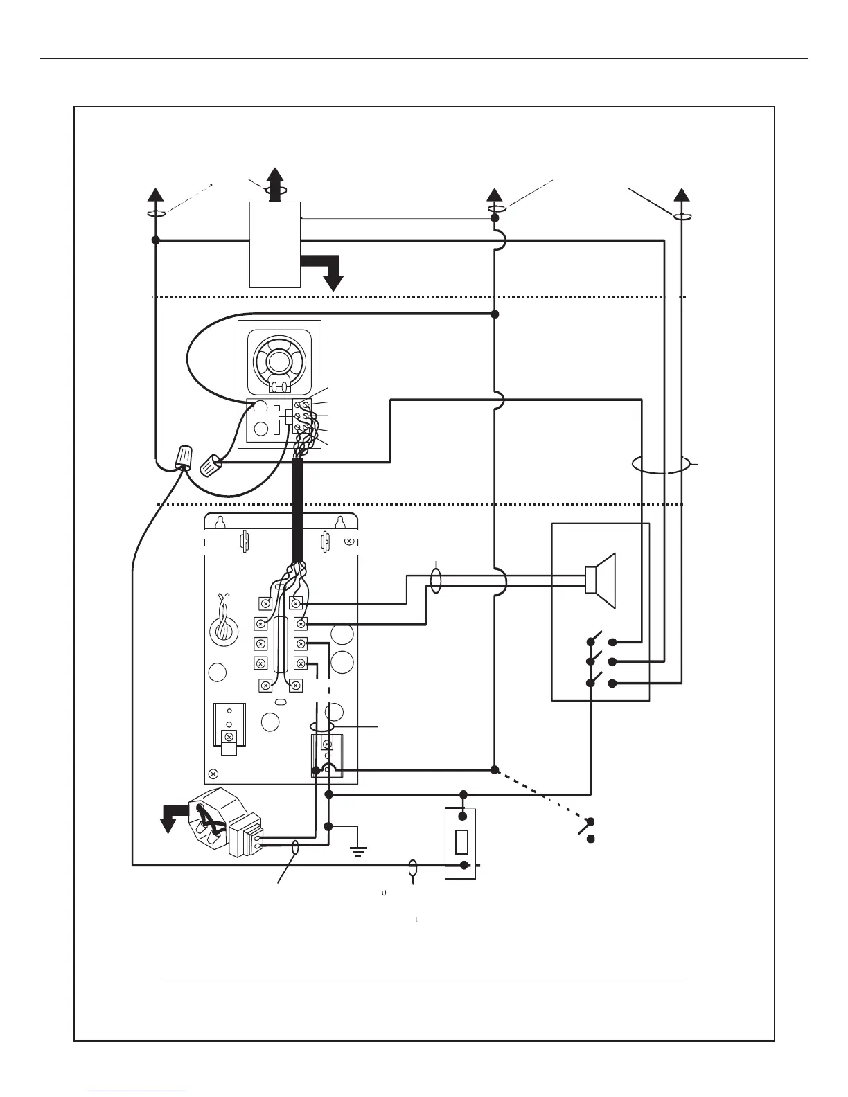
ÈDIFICE À APPARTEMENTS
Le système typique comprend un répertoire central (avec boutons-poussoirs et haut-parleur),
des haut-parleurs d'appartement (avec sonnette intégré ou carillon de porte distinct) et un
dispositif électrique d'ouverture de porte.
(POUR SYSTÈMES AVEC HAUT-PARLEURS 481-B OU N482-BX AVEC SONNETTE)
DIAGRAMME D'UN SYSTÈME TYPIQUE
Les systèmes IMA-561 peuvent être installés dans deux types d'édifice: (1) les édifices à appartements comprenant une seule entrée; (2)
les maisons de ville dont chaque appartetment possède une entrée individuelle.