EasyManua.ls Logo

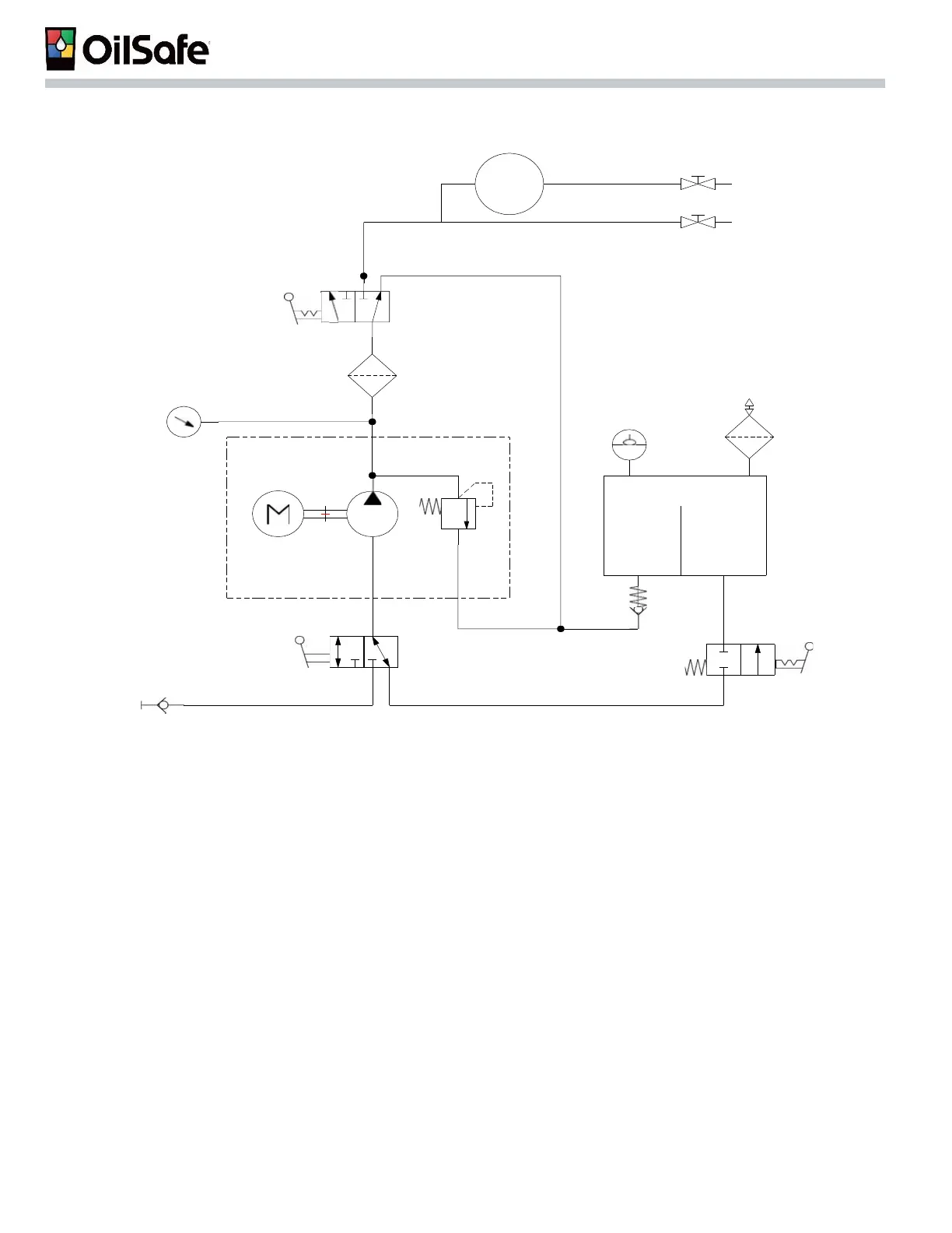
OilSafe Advanced Bulk System - Plumbing Schematic

Default Icon
44 pages
Print Icon
To Next Page IconTo Next Page
To Next Page IconTo Next Page
To Previous Page IconTo Previous Page
To Previous Page IconTo Previous Page
Loading...
Lubrication Work Center
40
Hose
Reel
13)
12)
11)
10)
9)
2)
1)
8)
3)
4)
6)
7)
5)
Plumbing Schematic
1)
Desiccant Breather #Z134
2)
Level Indicator
3)
Reservoir with integral baffle (separating suction from return)
4)
Return check valve
5)
Fire protectionvalve with fusible link
6)
3/4" Female quick disconnect
7)
Suction 3-way ball valve
8)
1HP-1200rpm motor & 3gpm(11.4lpm) 150psi(10.3bar) pump
or Pneumaticdiaphragmpump
9)
Pressure gauge
10)
Oil filter with condition indicator
11)
Dispense or recirculate3-way ball valve
12)
Dispensingtap for containerfilling
13)
Optionalhose reel and dispensinggun