EasyManua.ls Logo

Opacmare 4994 - Page 24

Default Icon
50 pages
Print Icon
To Next Page IconTo Next Page
To Next Page IconTo Next Page
To Previous Page IconTo Previous Page
To Previous Page IconTo Previous Page
Loading...
USE AND MAINTENANCE INSTRUCTIONS
MANUALE DI USO E MANUTENZIONE
23
Transom gangway
Passerella esterna
EDITION OF 08/2008
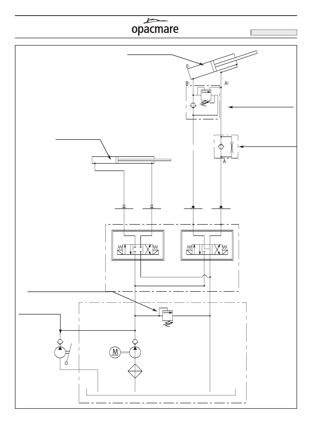
Hydraulic diagram gangway mod. 8998 (picture 13) / Diagramma idraulico passerella mod. 8998 (fig. 13)
Lifting cylinder
Cilindro di sollevamento
Extension cylinder
Cilindro di estensione
Overcenter
Valvola di bilanciamento
Flow regulator valves
Valvole regolatrici di flusso
Relief valve (180 bar)
Valvola di massima pressione (180 bar)
Emergency manual pump
Pompa a mano
di emergenza

Related product manuals