EasyManua.ls Logo

Panasonic CS-E18GFEW - Page 28

Panasonic CS-E18GFEW
94 pages
Print Icon
To Next Page IconTo Next Page
To Next Page IconTo Next Page
To Previous Page IconTo Previous Page
To Previous Page IconTo Previous Page
Loading...
28
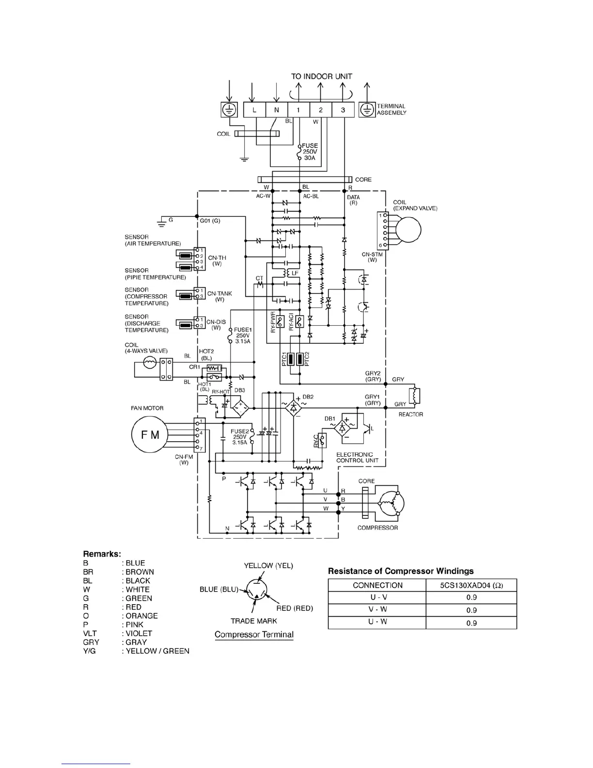
7.2.2. CU-E18GFE

Table of Contents

Other manuals for Panasonic CS-E18GFEW

Related product manuals