EasyManua.ls Logo

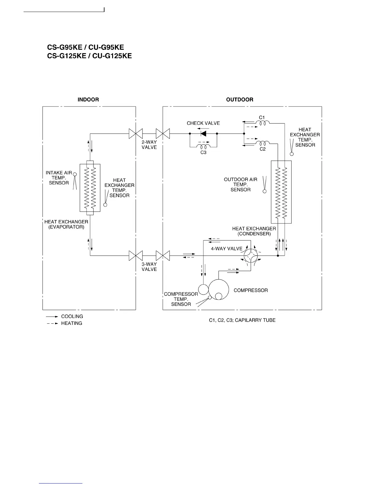
Panasonic CS-G95KE CU-G95KE - Refrigeration Cycle Diagram

Panasonic CS-G95KE CU-G95KE
114 pages
To Next Page IconTo Next Page
To Next Page IconTo Next Page
To Previous Page IconTo Previous Page
To Previous Page IconTo Previous Page
Loading...
5 Refrigeration Cycle Diagram
14
S-G95KE CU-G95KE / CS-G125KE CU-G125KE

Related product manuals