EasyManua.ls Logo

Panasonic CS-RE18JKE

Panasonic CS-RE18JKE
96 pages
To Next Page IconTo Next Page
To Next Page IconTo Next Page
To Previous Page IconTo Previous Page
To Previous Page IconTo Previous Page
Loading...
14
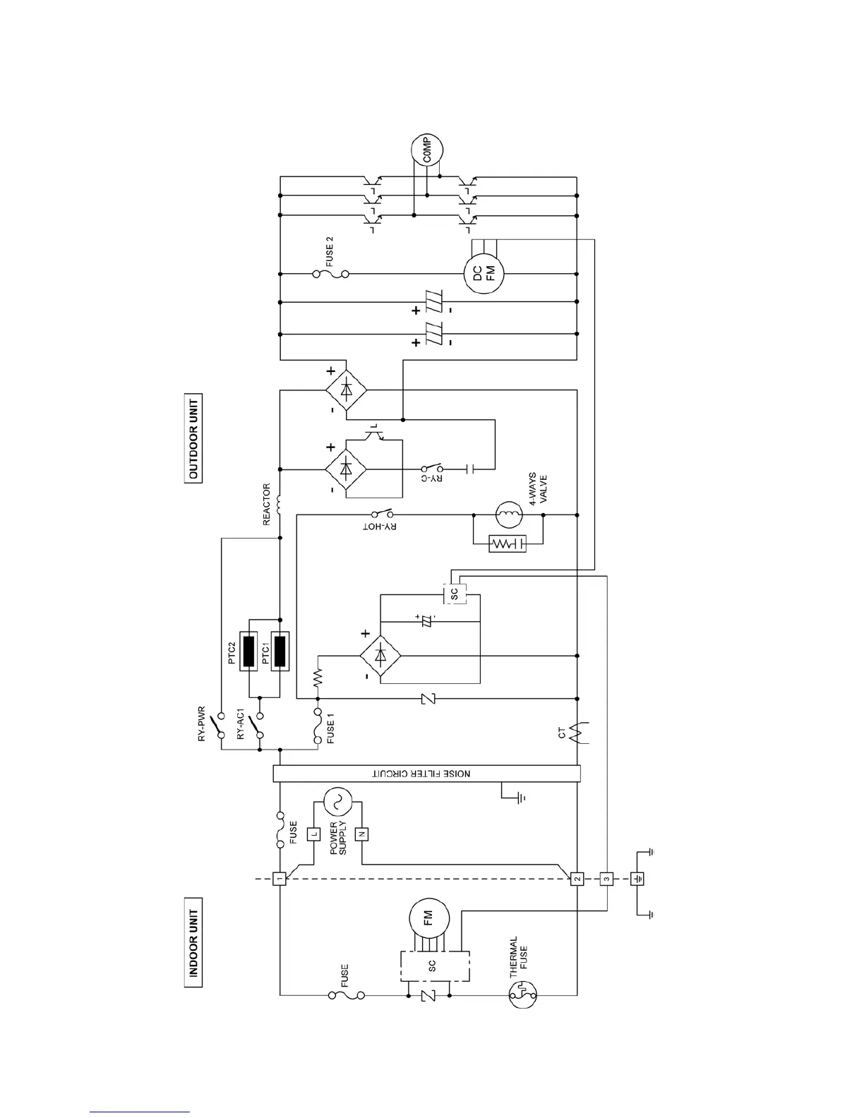
7 Block Diagram
7.1. CS-RE18JKE CU-RE18JKE

Table of Contents

Other manuals for Panasonic CS-RE18JKE

Related product manuals