EasyManua.ls Logo

Panasonic CS-S18KKQ

Panasonic CS-S18KKQ
118 pages
To Next Page IconTo Next Page
To Next Page IconTo Next Page
To Previous Page IconTo Previous Page
To Previous Page IconTo Previous Page
Loading...
14
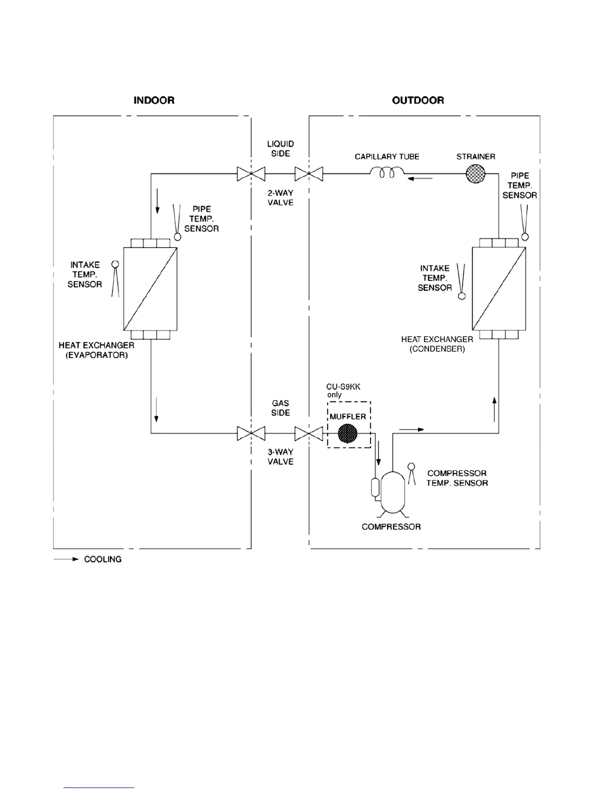
5 Refrigeration Cycle Diagram
5.1 CS-S9KKQ CS-S12KKQ

Table of Contents

Other manuals for Panasonic CS-S18KKQ

Related product manuals