EasyManua.ls Logo

Panasonic SA-PM10E - Page 95

Panasonic SA-PM10E
111 pages
Print Icon
To Next Page IconTo Next Page
To Next Page IconTo Next Page
To Previous Page IconTo Previous Page
To Previous Page IconTo Previous Page
Loading...
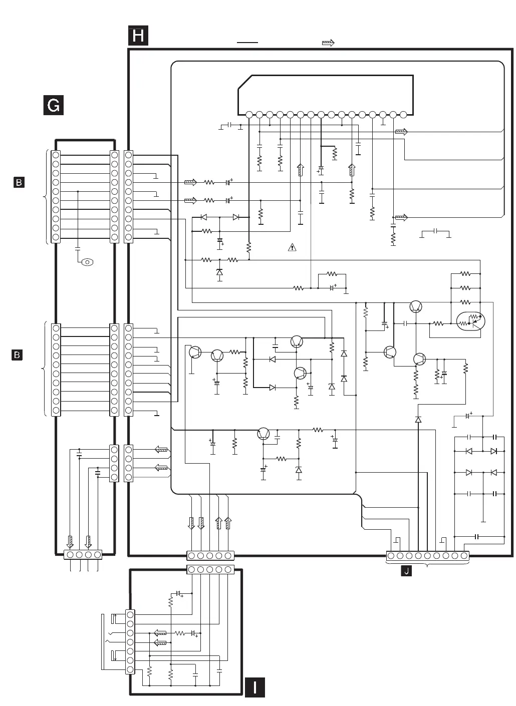
TO
MAIN CIRCUIT
(CN802A) ON
SCHEMATIC
DIAGRAM-6
POWER CIRCUIT
SCHEMATIC DIAGRAM-11
HEADPHONES
JK500
TNR_7.5V
TNR_15V
TNR_GND
LCH
AGND
RCH
A9V
MUTEB
MOTOR_GND
A9V
(MOTOR_9V)
SPK_R+
SPK_L+
OUT_L+
OUT_L+
OUT_R+
HEADPHONE
CIRCUIT
SPEAKER
TERMINAL
CIRCUIT
: +B SIGNAL LINE : MAIN SIGNAL LINE
CN502ACN802B
CN502B
SNE1004-2
E301
CN504A
WH504B/W504B
10
2
4
6
8
9
7
5
3
1
10
2
4
6
8
9
7
5
3
1
10
2
4
6
8
9
7
5
3
1
4
2
1
3
5
2
4
6
7
5
3
1
2
4
5
3
1
OUT_R+
SPK_R-
SPK_L-
CN501A
CN501B
JK501
SPEAKER
L CH
R CH
1 2 3 4 5 6 7 8 9 10 11
12
13
14
15
16
IC501
AN7194K-LD
VCC
OUT+_R
GND_R
OUT-_R
STBY
IN_R
MUTE
1/2VCC
OR OUT
GND
IN_L
NC
OUT-_L
GND_L
OUT+_L
NC
TO
MAIN CIRCUIT
(CN803A) ON
SCHEMATIC
DIAGRAM-6
VREF-
D5V
CD_DGND
9V_GND
HALT
PCONT
SYS6V
A9V
CD7.5V
PGND
HALT
PCONT
CN503ACN803B
CN503B
10
2
4
6
8
9
7
5
3
1
10
2
4
6
8
9
7
5
3
1
2
4
+ - + -
3
1
2
4
3
1
10
2
4
6
8
9
7
5
3
1
+9V
C454
0.22
R453
2.2
C453
0.22
R452
2.2
R251
820
FP351 50000
K5G502AA0003
C251
50V10
C352
16V47
C353
16V22
R451
820
R352
82K
R355
2.2K
R517
1K
R515
1.5K
R511
220
R514
1.5K
R506
1.8K
R510
220
R505
100K
R501
1.2
R502
1.2
R503
1.2
R504
180
R356
33K
R354
1K
R353
4.7K
R363
470
R361
100K
R362
68K
C451
50V10
D352D351
D353
B0BA5R000004
B0AACK000004 RB441Q40T77
D509
B0AACK800004
D511
B0AACK000004
D507
RL1N4003N02
D506
RL1N4003N02
SPK_R+
SPK_R-
SPK_L-
SPK_L+
C253
0.22
C254
0.22
R253
2.2
R252
2.2
R256
56K
C252
0.0015
R351
100K
R456
56K
R461
180
R261
180
R462
1K
R262
1K
C461
16V10
C261
16V10
Q361
Q506
Q503
Q504
Q501
Q500
Q505
Q362
Q502
C361
16V47
C505
0.01
C515
0.01
Q361
KTC3199GRTA
Q502
2SD0592ARA
Q505
KTC3199GRTA
Q503
KTA1046
Q504
KTC3199GRTA
Q500
KRA110MTA
Q501
KTC3199GRTA
Q506
KTA1046
Q362
KTC3202YTA
C514
25V10
R518
560
D508
B0BA5R000004
D503
B0AACK000004
D500
MTZJ16ATA
C510
25V10
C502
25V10
C501
25V6800
C500
35V220
C507
0.01
C504
0.01
D504 D505
C503
0.01
C509
0.01
C512
0.1
C508
0.01
TO
AC TRANSFORMER CIRCUIT
(CN505B) ON
SCHEMATIC DIAGRAM-12
WH505A/
W505A
2
4
6
8
9
7
5
3
1
D502 D501
D501,D502,D504,D505
IN5402BM21
SYS6V
C511
50V1
C506
25V100
R513
22K
R509
100
R507
1.2K
R500
22 1/4W
TNR_15V
A9V
C351
25V47
C452
0.0015
C371
0.1
POWER AMP
SWITCH
CURRENT LIMITING
SWITCH
SWITCH
REGULATOR
REGULATOR
REGULATOR
SWITCH
SWITCH
REGULATOR
C355
1000P
C354
1000P
C356
3300P
C262
0.047
R462
0.047
C471
0.047
C271
0.047

Related product manuals