EasyManua.ls Logo

Panasonic TX-36PB50D - Page 56

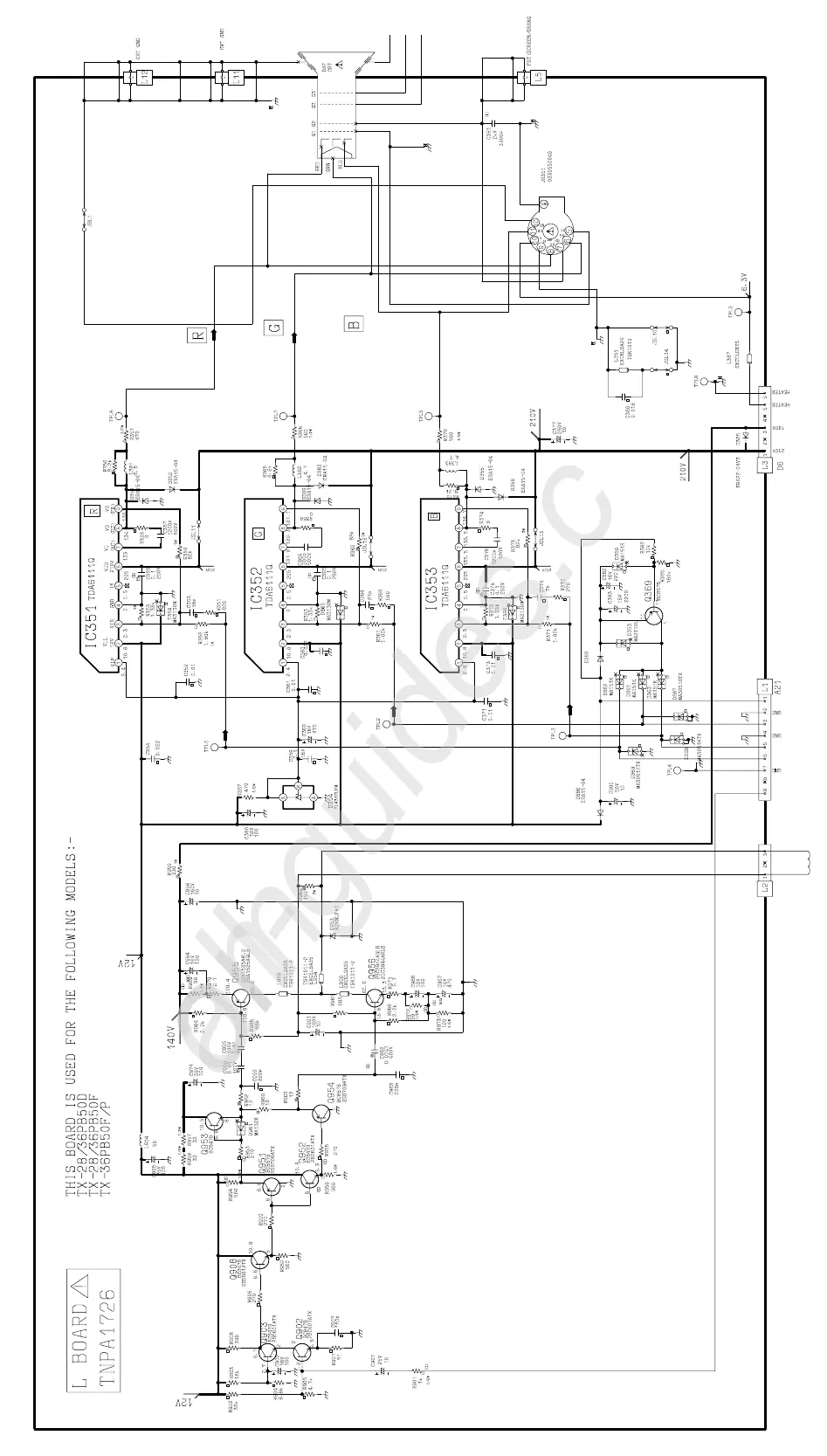
Panasonic TX-36PB50D
65 pages
Print Icon
To Next Page IconTo Next Page
To Next Page IconTo Next Page
To Previous Page IconTo Previous Page
To Previous Page IconTo Previous Page
Loading...
All manuals and user guides at all-guides.com
all-guides.com

Related product manuals