EasyManua.ls Logo

Parker Airtek TWP200 - Flow Schematic Models Twp400-800

Parker Airtek TWP200
76 pages
To Next Page IconTo Next Page
To Next Page IconTo Next Page
To Previous Page IconTo Previous Page
To Previous Page IconTo Previous Page
Loading...
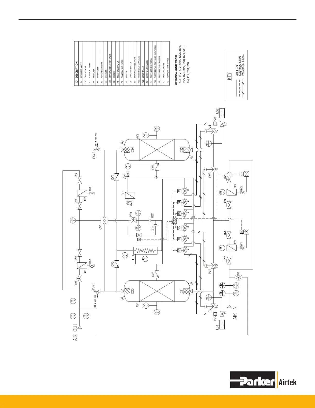
TWP/TWB200 – TWP/TWB9000
11
FLOW SCHEMATIC MODELS TWP400-800
DWG# FS11683 Rev -

Table of Contents

Related product manuals