EasyManua.ls Logo

Perkins 854E-E34TA - Page 29

Perkins 854E-E34TA
92 pages
Print Icon
To Next Page IconTo Next Page
To Next Page IconTo Next Page
To Previous Page IconTo Previous Page
To Previous Page IconTo Previous Page
Loading...
This document is printed from SPI². Not for RESALE
Introduction
The engine is designed for electronic control. The
engine has an Electronic Control Module (ECM) , a
fuel injection pump and electronic unit injectors. All of
these items are electronically controlled. There are
also a number of engine sensors. The engine is
equipped with an electronically controlled wastegate
for the turbocharger. The ECM controls the engine
operating parameters through the software within the
ECM and the inputs from the various sensors. The
software contains parameters that control the engine
operation. The parameters include all of the operating
maps and customer-selected parameters.
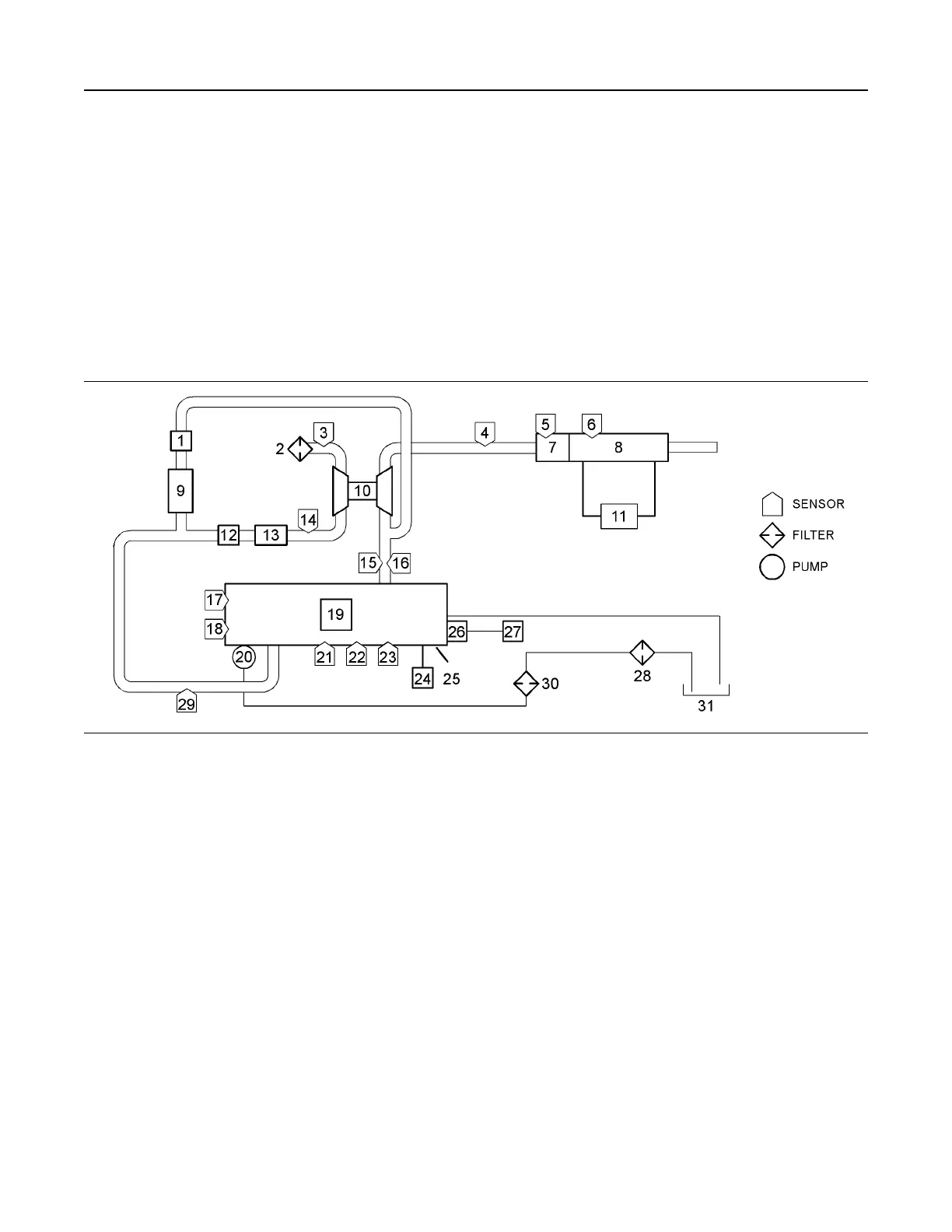
Illustration 25 g02889596
Typical example
(1) Valve for the NOx Reduction System
(NRS)
(2) Air cleaner
(3) Air inlet temperature sensor
(4) Oxygen sensor
(5) Diesel Oxidation Catalyst (DOC) inlet
temperature sensor
(6) Diesel Particulate Filter (DPF) inlet
temperature sensor
(7) Diesel Oxidation Catalyst (DOC)
(8) Diesel Particulate Filter (DPF)
(9) Exhaust Cooler for the NOx Reduction
System (NRS)
(10) Turbocharger
(11) DPF differential pressure sensor (wall
flow DPF only)
(12) Engine intake throttle valve
(13) Air-to-air aftercooler
(14) Wastegate regulator
(15) Engine exhaust gas pressure sensor
(16) Engine exhaust gas temperature sensor
(17) Crankshaft speed/timing sensor
(18) Camshaft speed/timing sensor
(19) Electronic unit injectors
(20) Fuel injection pump
(21) Fuel pressure sensor
(22) Oil pressure switch
(23) Coolant temperature sensor
(24) ECM
(25) Engine
(26) Glow plugs
(27) Glow plug Control Unit (GCU)
(28) Primary fuel filter with water-in-fuel
sensor
(29) Inlet manifold air temperature/pressure
sensor
(30) Secondary fuel filter with fuel
temperature sensor
(31) Fuel tank
Note: A separate intake manifold air pressure sensor
and intake manifold temperature sensor are installed
on the 55 kW (74 hp) engine.
Note: The ECM is not mounted on the engine.
The electronic control system has the following
components:
UENR0623 29
Engine Operation

Table of Contents

Other manuals for Perkins 854E-E34TA

Related product manuals