EasyManua.ls Logo

Perkins M215C - Page 44

Perkins M215C
86 pages
Print Icon
To Next Page IconTo Next Page
To Next Page IconTo Next Page
To Previous Page IconTo Previous Page
To Previous Page IconTo Previous Page
Loading...
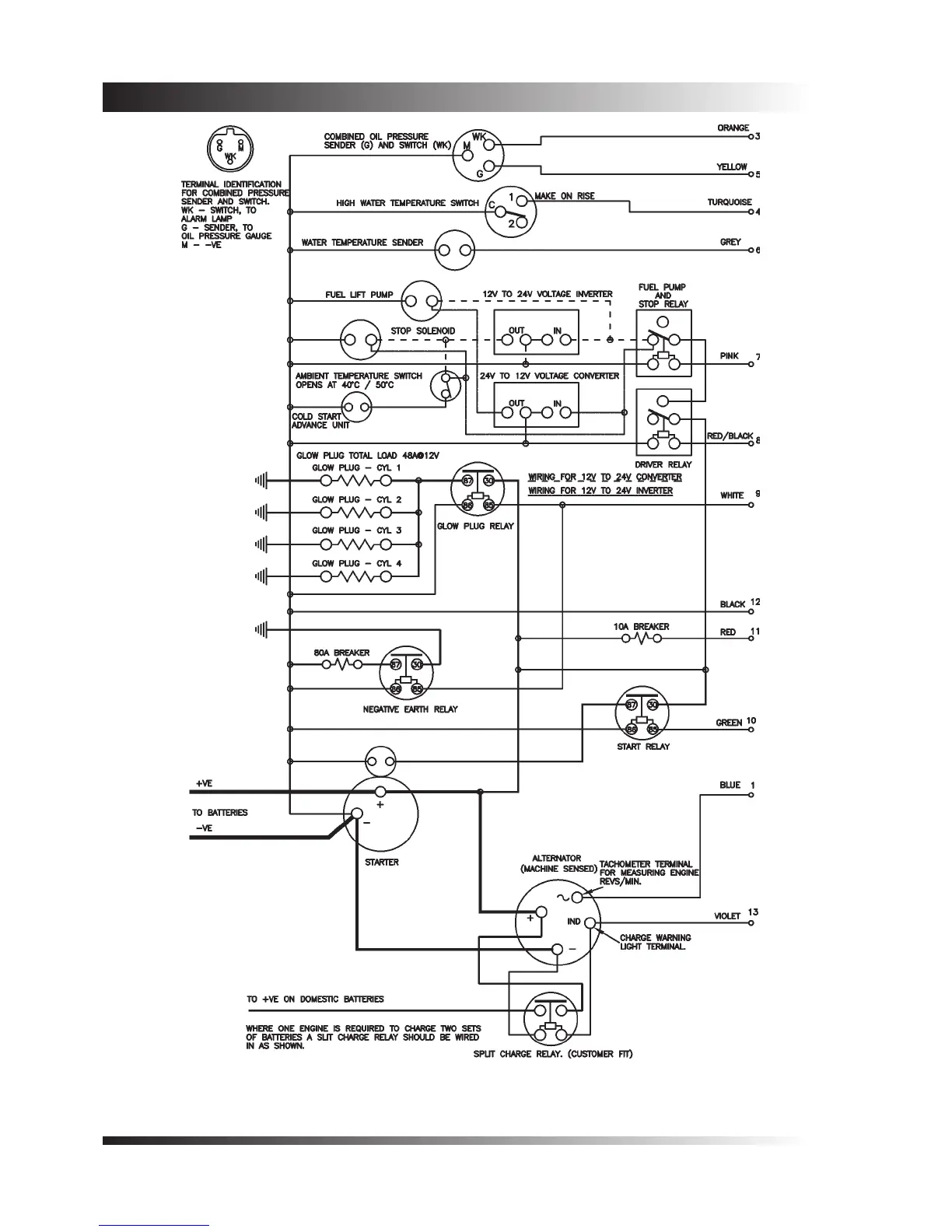
Chapter 7 TPD1317e
Page 40
Figure 5 - M92B - 12 and 24 volt insulated earth - circuit diagram
Information derived from drawing number 04-1270-3

Related product manuals