EasyManua.ls Logo

Philips LF501EM4 - LED Backlight Drive Block Diagram

Philips LF501EM4
74 pages
Print Icon
To Next Page IconTo Next Page
To Next Page IconTo Next Page
To Previous Page IconTo Previous Page
To Previous Page IconTo Previous Page
Loading...
9-4
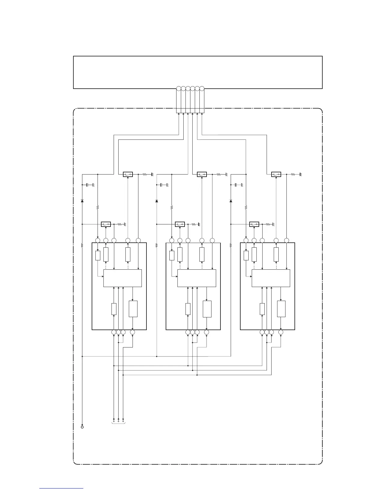
4. LED Backlight Drive Block Diagram
IC1101
(LED BACKLIGHT DRIVER)
OVP
DRIVE Q1101
CONTROL
LOGIC
1
13
5
6
7
12
DRIVE
VREG
FAIL
DETECT
11
17
15
VLED11
ILED12
Q1102
POWER SUPPLY CBA
LCD PANEL
ASSEMBLY
PROTECT3
BACKLIGHT-ADJ
BACKLIGHT-SW
TO
SYSTEM CONTROL
BLOCK DIAGRAM
VIN
IC1201
(LED BACKLIGHT DRIVER)
OVP
CN1001
DRIVE
Q1201
CONTROL
LOGIC
1
13
5
6
7
12
DRIVE
VREG
FAIL
DETECT
11
17
15
VLED23
ILED24
Q1202
IC1301
(LED BACKLIGHT DRIVER)
OVP
DRIVE
Q1301
CONTROL
LOGIC
1
13
5
6
7
12
DRIVE
VREG
FAIL
DETECT
11
17
15
VLED35
ILED36
Q1302
FL13.16BLBD

Table of Contents

Related product manuals