EasyManua.ls Logo

Power SUA2000iP REV00 - Circuit Diagram

Power SUA2000iP REV00
112 pages
Print Icon
To Next Page IconTo Next Page
To Next Page IconTo Next Page
To Previous Page IconTo Previous Page
To Previous Page IconTo Previous Page
Loading...
Page 28
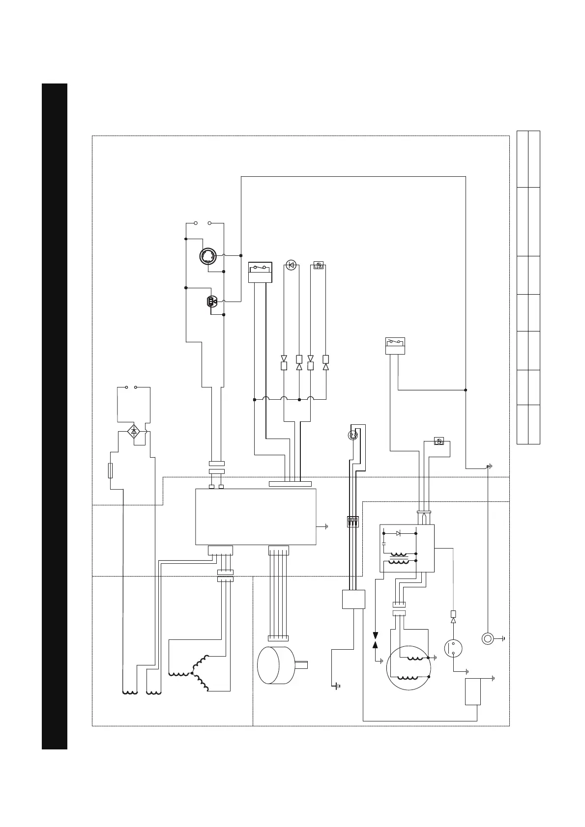
Circuit Diagram
:
:
%
%
%
/
3
<
5
%U
5:
%
%
<
*<
%:
%
:
%
%U
5:
/
2
5
%
%:
6HFRQGDU\
FRLO
'&FRLO
6WDWRU
FRLO
6WHSSLQJ
PRWRU
7ULJJHU
/RZRLOVKXWGRZQ
PRGXOH
6WDUWLQJ
GLDO
VZLWFK
*1'
,JQLWLRQFRLO
&RQWURO
PRGXOH
(1*,1(
&21752/3$1(/
2
%
:
3DUDOOHO
3RUWV
86%
/
/
5HFWLILHU
5
%
%%
:
:
:
*<
*<
*<
$/7(51$725
9h$
$
5
$
/5
6HQVRU
%
<
5
&2LQGLFDWRUUHG
RU\HOORZ/('
&2VHQVRUPRGXOH
:
&2IODPHRXW
DFWXDWRU
%
<
5
*
*<
*<
2XWSXWUHDG\/('
:
%U
:
/RZLGOHVZLWFK
2YHUORDG
LQGLFDWRU/('
%
:
5
/RZRLO
LQGLFDWRU/('
)XVH$
:
:
%
%
:
/
CIRCUIT DIAGRAM
Model:SUA2000iP
Grounding system(AC): Neutral Floating
B:BLACK
Br:BROWN
G:GREEN
Gy:GRAY
L:BLUE
O:ORANGE
R:RED
W:WHITE
Y:YELLOW
P:PINK
B/W:BLACK/WHITE
Y/G:YELLOW/GREEN
R/W:RED/WHITE
Grounding system(DC): System Floating

Table of Contents

Related product manuals