EasyManua.ls Logo

Pride Amp Series - Safety Interlock PCB; Wattmeter PCB

Pride Amp Series
40 pages
Print Icon
To Next Page IconTo Next Page
To Next Page IconTo Next Page
To Previous Page IconTo Previous Page
To Previous Page IconTo Previous Page
Loading...
32
Copyright © 2004 CBTricks.com
Pride DX300 CHAPTER 3
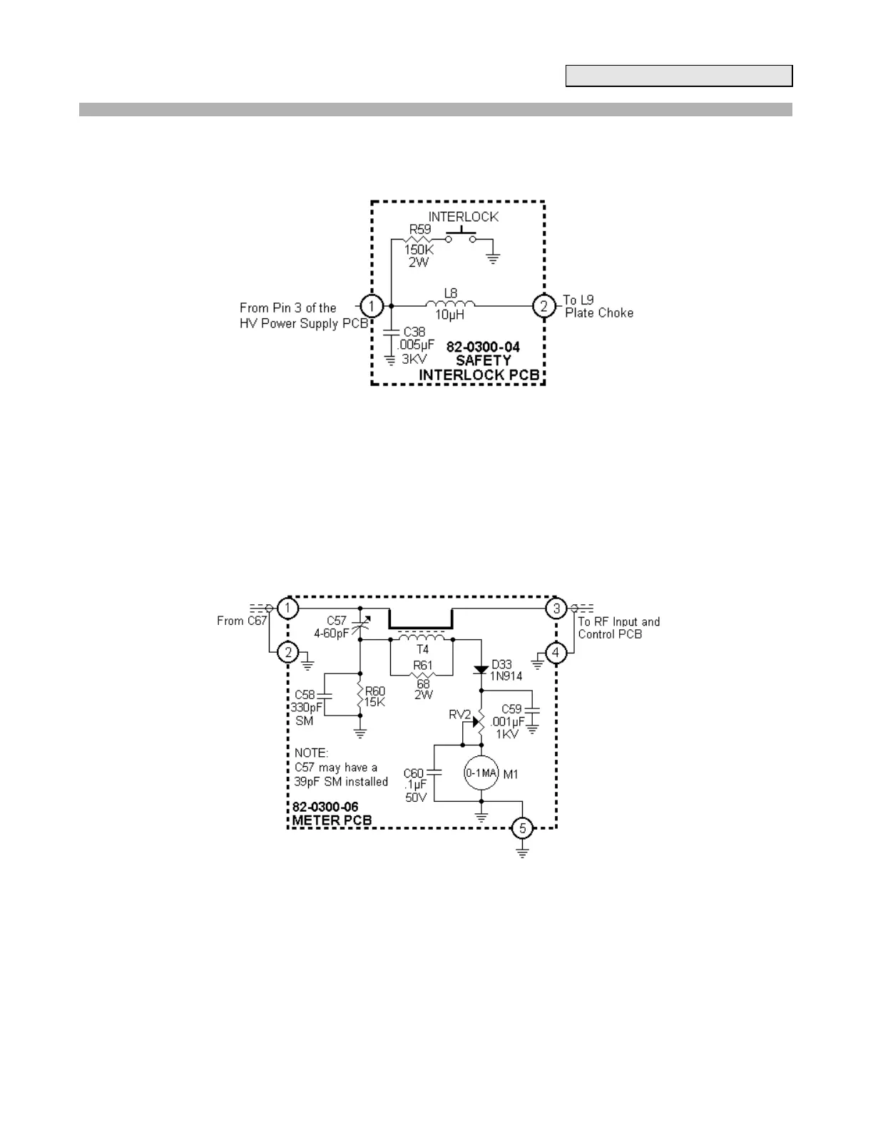
3.5 Safety Interlock PCB
Figure 3-5 Safety Interlock Circuit
Never turn on the amp with cover off:
The shorting safety switch will cause the high voltage to short out.
If this happens it will usually takes out R59 or the bridge rectifier.
3.6 Wattmeter PCB:
Figure 3-6 Wattmeter Circuit

Related product manuals