EasyManua.ls Logo

Quicksilver 455 Cabin - Page 39

Quicksilver 455 Cabin
45 pages
Print Icon
To Next Page IconTo Next Page
To Next Page IconTo Next Page
To Previous Page IconTo Previous Page
To Previous Page IconTo Previous Page
Loading...
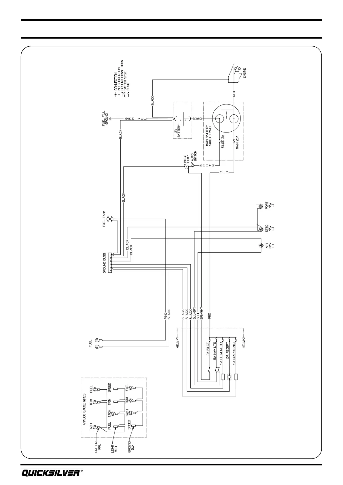
Quicksilver 455CAB — Electrical Systems
27
DC Wiring Schemac

Related product manuals