EasyManua.ls Logo

RED COMPACT 18 - Wiring Diagram; Motherboard Wiring Key

RED COMPACT 18
60 pages
Print Icon
To Next Page IconTo Next Page
To Next Page IconTo Next Page
To Previous Page IconTo Previous Page
To Previous Page IconTo Previous Page
Loading...
55
14-WIRING DIAGRAM
Technical Dept. - All rights reserved - Reproduction is prohibited
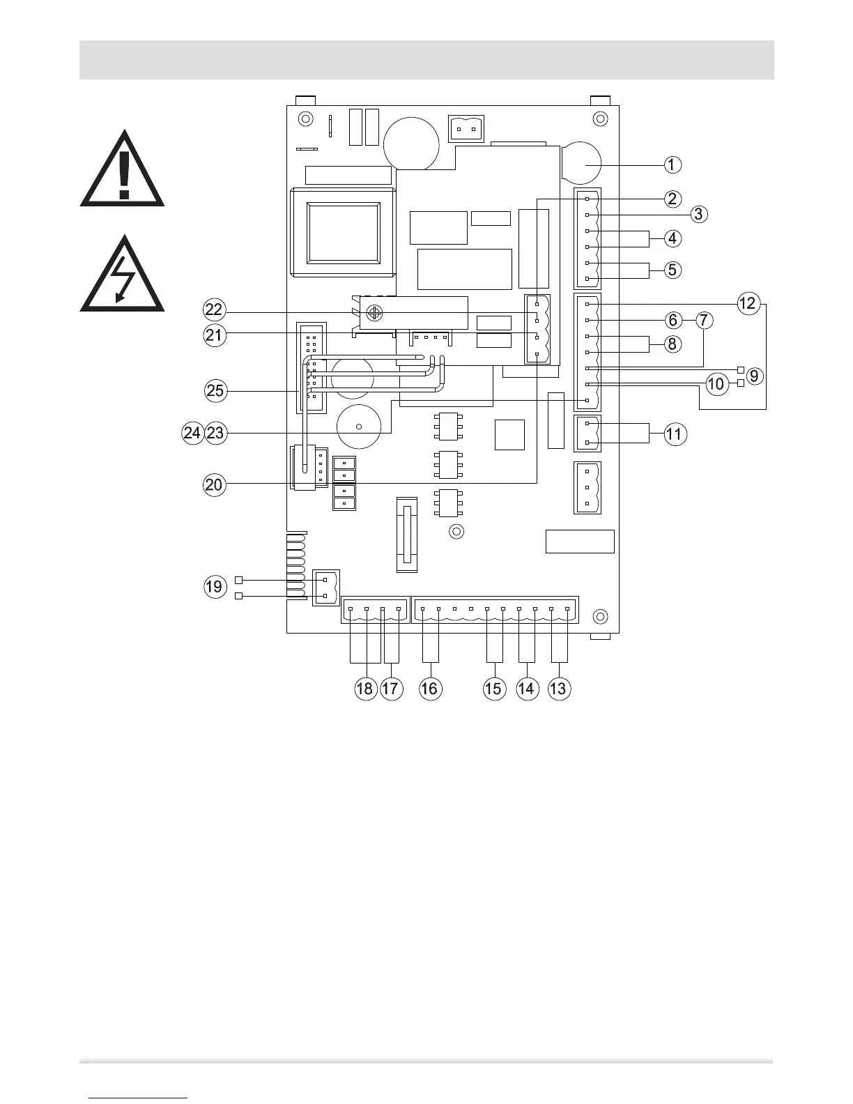
MOTHERBOARD WIRING KEY
1. FUSE
2. BOARD PHASE
3. BOARD NEUTRAL
4. SMOKE EXPULSION FAN
5. ROOM FAN
6. PELLETS SAFETY THERMOSTAT
7. WATER TEMPERATURE OVERLOAD PROTECTOR
8. SPARK PLUG
9. CONNECT TO THE WATER PRESSURE SWITCH OF THE HYDRAULIC
KIT (OPTIONAL)AIR PRESSURE SWITCH
10. AUXILIARY BOILER CONNECTION (TERMINAL BLOCK)
11. FEED SCREW
12. SMOKE PROBE
13. EXTERNAL THERMOSTAT CONNECTION (TERMINAL BLOCK)
14. INTERNAL ROOM PROBE
15. PUFFER/BOILER PROBE CONNECTION (TERMINAL BLOCK)
16. BOILER WATER TEMPERATURE PROBE
17. SMOKE EXTRACTOR FAN REVOLUTIONS CONTROL
18. BOILER FLOW SWITCH OR THERMOSTAT
19. BOILER FLOW SWITCH OR THERMOSTAT TO BE CONNECTED TO
THE HYDRAULIC KIT (OPTIONAL)
20. 3-WAY VALVE PHASE (HEATING)
21. PUMP PHASE
22. PUMP NEUTRAL
23. 3-WAY VALVE NEUTRAL
24. CONTROL PANEL
N.B. The wiring of the individual components is tted with pre-wired connectors of dierent sizes.

Table of Contents

Other manuals for RED COMPACT 18

Related product manuals