EasyManua.ls Logo

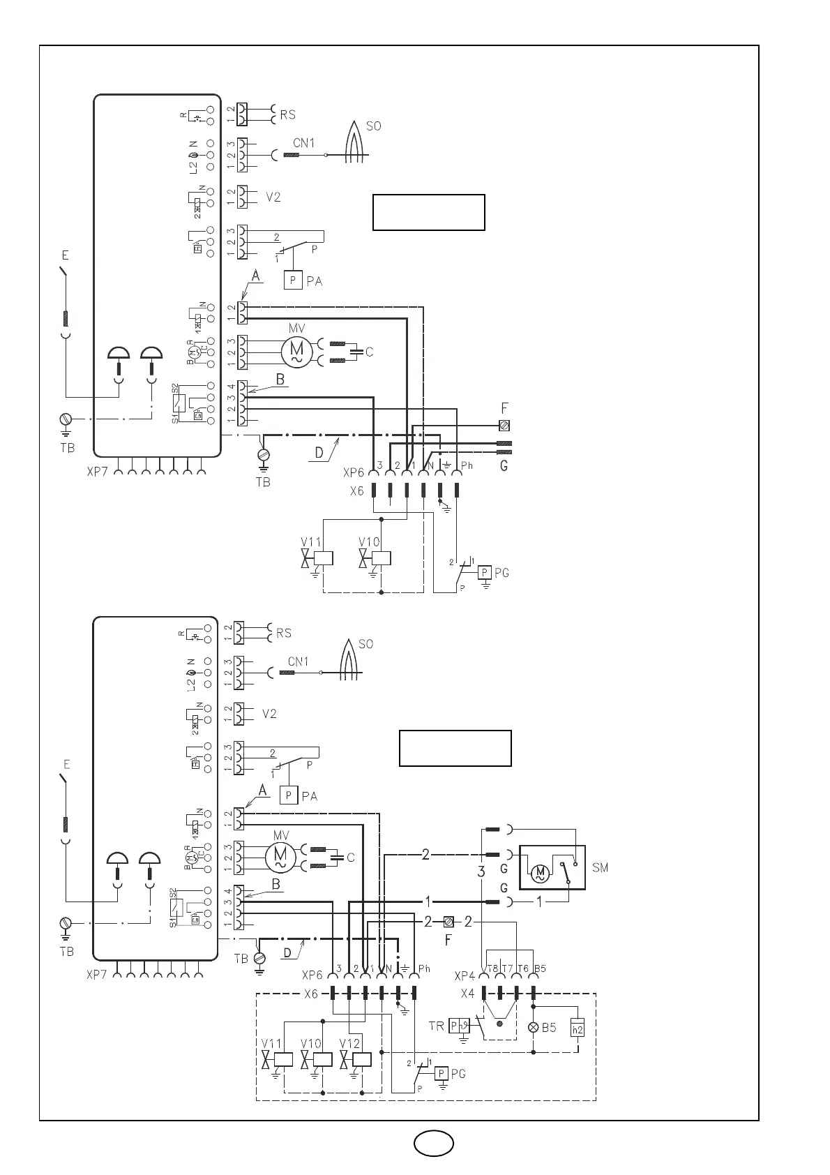
Riello MG569 - Electrical Wiring Diagram for One Stage Burners; Electrical Wiring Diagram for Two Stage Burners; Electrical Wiring Key to Layout

Riello MG569
Print Icon
To Next Page IconTo Next Page
To Next Page IconTo Next Page
To Previous Page IconTo Previous Page
To Previous Page IconTo Previous Page
Loading...
3008
3
GB
ELECTRICAL WIRING
D4637
D4638
BURNERS
BURNERS
CONTROL BOX
KEY TO LAY-OUT
A Two-way connector
B Four-way connector
D Earth wire
G Connectors for servomo-
tor
F Adjustable clamp
B5 Working signal 2
nd
stage
C Capacitor
CN1 Probe connector
E –Electrode
h2 –2
nd
stage hour counter
MV Motor
PA Min. air pressure switch
PG Min. gas pressure switch
RS Remote reset
SM –Servomotor
SO Probe ionization
TR Adjusting thermostat
TB Burner earth
V2 –Protection
V10 Safety valve
V11 –1
st
stage valve
V12 –2
nd
stage valve
X.. –Socket
XP.. –Plug
1 –Black
2 –Blue
3 –Brown
MG569
TWO STAGE
ONE STAGE
CONTROL BOX
MG569

Related product manuals